Debit determination wells at the final stage of operation
- Authors: Shangin E.S.1, Chubarova O.I.1, Levshuk A.D.1
-
Affiliations:
- Nizhnevartovsk State University
- Issue: 2024: Pogonyshev DA, editor. Culture, science, education: problems and prospects: proceedings of the XI International Scientific and Practical Conference (Nizhnevartovsk, 9-10 November 2023)
- Pages: 498-503
- Section: Секция 13. Нефть, газ: современные технологии и лучшие практики
- URL: https://journals.eco-vector.com/kultura_nvsu2023/article/view/631288
- DOI: https://doi.org/10.36906/KSP-2023/70
- ID: 631288
Cite item
Full Text
Abstract
The article presents an improved method for determining well flow rate based on measuring the pressure of displaced gas from the casing into a measuring tank. This method provides high measurement accuracy, the ability to calculate the flow rate gradient and optimize the operation of the pumping unit. Compared to analogues, it offers a simpler methodology and more reliable measurements.
Full Text
Анализ научных работ позволил выяснить, что на заключительной стадии эксплуатации скважины, процесс определения её дебита приобретает ряд особенностей и важных аспектов, которые следует учитывать для эффективной добычи полезных ископаемых [1; 2]. Ниже мы рассмотрим основные особенности определения дебита скважины на этапе завершения её эксплуатации.
- Учет изменяющихся условий. На заключительной стадии эксплуатации скважины могут проявляться изменения в её физических и геологических условиях. Это может включать в себя уменьшение давления в месторождении, изменения в составе продукта, а также засорение скважины или её оборудования. В связи с этим, определение дебита должно учитывать эти изменяющиеся условия, и, возможно, требовать более частых и более тщательных измерений.
- Методы измерения. На этапе заключительной стадии эксплуатации могут применяться разнообразные методы измерения дебита в зависимости от типа продукта и конкретных условий скважины. Определение дебита должно включать анализ множества параметров, чтобы учесть изменения в условиях.
- Оценка продуктивности скважины. Заключительная стадия эксплуатации скважины часто связана с необходимостью более точной оценкой её продуктивности. Это важно для планирования будущих действий, включая решения о реабилитации, реконструкции или закрытии скважины. Для этой цели определение дебита должно быть точным и надежным.
- Безопасность и экология. На этапе заключительной стадии эксплуатации, безопасность и охрана окружающей среды остаются приоритетами. Определение дебита важно для предотвращения возможных аварийных ситуаций, разлива продукта и загрязнения окружающей среды. Точное измерение дебита помогает операторам скважины быстро реагировать на любые изменения в условиях и предотвращать потенциальные проблемы.
- Экономическая эффективность. На заключительной стадии эксплуатации, определение дебита также оценивается с точки зрения экономической эффективности проекта. Оптимизация процесса добычи и контроль дебита помогают снизить затраты и максимизировать доходы от скважины.
Обобщая вышесказанное можно сделать вывод, что на заключительной стадии эксплуатации скважин достаточно сложной задачей является точное измерение дебита малодебитной скважины, становится нерентабельным измерение традиционными методами. Существует метод измерения дебита продуктивных интервалов скважин, который включает в себя последовательную изоляцию интервалов перфорации и определение расхода жидкости из неизолированных интервалов, с последующим вычислением интегрального и дифференциального профилей притока [4]. Однако данный метод имеет недостатки в виде недостаточно точной изоляции интервалов пласта и больших погрешностей при измерении совокупного количества притока жидкости из неизолированных интервалов.
В 2020 году на основе данного метода был разработано и запатентовано техническое решение [6], суть работы которого изображена на рисунке 1.
Рис. 1. Схема измерения дебита скважины [6]. 1 – скважина; 2 – НКТ; 3 – затрубное пространство; 4 – пакер хвостовика; 5а–5n - перфорированные трубы; 6а–6n – охлажденные метки; 7а–7n – сужающие устройства (дроссели); 8 – трубка подачи газа; 9 – оптоволокно
Производится остановка скважины 1, а затем температура флюида изменяется подачи газа через дроссели 7а–7n в рабочей зоне, ограниченной на схеме двумя перфорированными участками трубы НКТ 5а-5б. По прошествии промежутка времени, необходимого, чтобы охладить флюида осуществляют запуск скважины 1, и измеряют скорость движения охлажденной метки 6а в стволе скважины с помощью распределенного источника измерения температуры оптоволокна 9. Далее по скорости движения охлажденной метки 6а и заранее известному диаметру трубы НКТ 2, определяют дебит в различных зонах притока флюида ([5а–5б]–[5б–5n]), а определение дебита скважины производят как результат полученной в ближайшей рабочей зоне. Если в зоне 5а–5б измерен максимальный дебит, то выбираем данную зону в качестве зоны определяющей дебит скважины, а если максимальный дебит установлен в зоне 5б–5n, то выбирают данную зону как определяющую дебит скважины [6].
На наш взгляд, это решение лучше исходного прототипа, но все же будет также давать существенную погрешность по тем же, приведенным выше причинам.
Также существует способ определения дебита скважины, который включает в себя измерение динамического уровня жидкости в пространстве между насосно-компрессорной и обсадной трубой, измерение уровня подъема жидкости в период до следующего цикла подъема скважинного штангового насоса и определение величины дебита на основе разницы уровней жидкости в обсадной трубе во время подъема и спуска насоса [3]. Однако этот метод также имеет свои недостатки, такие как сложность в его применении, связанная с необходимостью спуска измерительного устройства в межтрубное пространство, а также недостаточная точность измерений из-за периодичности проведения измерений.
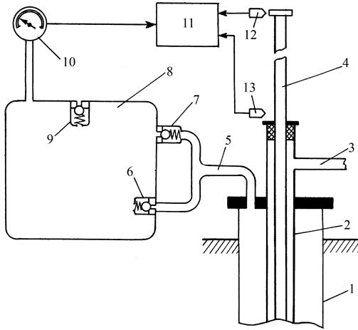
Для решения данной проблемы было предложено упростить процедуру измерения дебита скважины с одновременным повышением точности и возможностью вычисления градиента (рис. 2) [5]. При этом предлагается внести следующее улучшение в процесс определения градиента дебита в малодебитной скважине. Вместо традиционного метода измерения разницы объемов скважинной жидкости в межтрубном пространстве между насосно-компрессорной и обсадной трубами в процессе спуска насоса, предлагается измерить разницу объемов жидкости с использованием давления газа. Это давление газа возникает в результате выталкивания скважинной жидкости из обсадной трубы 1 в специальную мерную ёмкость 8. Это изменение позволяет упростить процесс измерения дебита, повысить точность и одновременно обеспечить возможность расчета градиента.
Рис. 2. Схема определения дебита скважины [5]. 1 – обсадная труба; 2 – насосно-компрессорная труба; 3 – выкидная линия; 4 – полированный шток; 5 – патрубок; 6 – впускной клапан; 7 – выпускной клапан; 8 – мерная ёмкость; 9 – впускной клапан; 10 – манометр; 11 – вычислительный блок; 12 – датчик верхнего положения штока; 13 – датчик нижнего положения штока
При движении полированного штока 4 вверх насос поднимает скважинную жидкость, которая через выкидную линию 3 выводится из насосно-компрессорной трубы 2. В пространстве между обсадной трубой 1 и насосно-компрессорной трубой 2 уровень скважинной жидкости понижается из-за всасывания насосом. Это приводит к разрежению газовой среды в обсадной трубе 1. В мерной ёмкости 8 также создаётся разрежение путём отсоса газа через клапан 7 и патрубок 5. Тогда открывается клапан 9, атмосферный воздух входит в мерную ёмкость 8 и через клапан 7 и патрубок 5 – в обсадную трубу 1. Давление в мерной ёмкости 8 и обсадной трубе 1 становится равным атмосферному. При нахождении в верхнем предельном положении насос прекращает всасывание жидкости, начинает поступать жидкость из продуктивного пласта в обсадную трубу 1. При этом поднимается уровень жидкости в межтрубном пространстве, что ведёт к вытеснению газа из межтрубного пространства через патрубок 5 и клапан 6 в мерную ёмкость 8. По результатам двух последовательных измерения давления в мерной ёмкости 8, проведённых в течение двух ходов полированного штока 4 от верхней предельной точки до нижней предельной точки, т.е. в промежуток времени между сигналами датчиков 12 и 13, вычислительный блок 11 проводит вычисление градиента дебита скважинной жидкости по формуле (1):
, (1)
где ΔD – градиент дебита скважины; S – объём мерной ёмкости;
P1 и P2 – давление в мерной ёмкости после первого и второго измерения, соответственно. Из полученного значения градиента можно сделать вывод о том, насколько режим работы насосной установки соответствует реальному дебиту скважины. Например, если величина градиента положительна, то скорость притока жидкости из пласта в обсадную трубу выше значения производительности насосной установки. Это означает, что можно увеличить подачу насоса и тем самым снизить энергозатраты на подъём скважинной жидкости. Если же величина градиента отрицательна, – необходимо уменьшить подачу насоса. Оптимальным является нулевое значение градиента, что означает равенство скорости притока пластовой жидкости в обсадную трубу и подачи насоса.
По сравнению с аналогичными способами измерения дебита скважин, предлагаемое техническое решение обладает следующими преимуществами:
- более простой методикой измерения, позволяющей производить замеры в режиме реального времени;
- более широким диапазоном функциональных возможностей, позволяющим вычислять градиент дебита скважины;
- повышенной точностью и достоверностью измерений, обусловленной прямой зависимостью давления вытесняемого газа от дебита скважины.
Определение дебита скважины на заключительной стадии эксплуатации – это сложная и важная задача, которая требует учета множества факторов и особенностей. Точное и регулярное измерение дебита помогает обеспечить безопасность, экономическую эффективность и эффективное управление месторождением, а также оценку запасов и будущих действий в отношении скважины.
About the authors
E. S. Shangin
Nizhnevartovsk State University
Author for correspondence.
Email: uni@nvsu.ru
ORCID iD: 0009-0006-6532-100X
Doctor of Technical Sciences
Russian Federation, Nizhnevartovsk
O. I. Chubarova
Nizhnevartovsk State University
Email: uni@nvsu.ru
ORCID iD: 0000-0003-0938-5763
Candidate of Economic Sciences
Russian Federation, NizhnevartovskA. D. Levshuk
Nizhnevartovsk State University
Email: uni@nvsu.ru
ORCID iD: 0009-0008-1838-3042
Russian Federation, Nizhnevartovsk
References
- Дьячук И.А. Формирование систем разработки нефтяных месторождений на заключительной стадии в условиях заводнения: Автореф. дис. … доктор а техн. наук. 2015. 22 с.
- Изюмченко Д.В., Мандрик Е.В., Мельников С.А., Плосков А.А., Моисеев В.В., Харитонов А.Н., Памужак С.Г. Эксплуатация газовых скважин в условиях активного водо-и пескопроявления // Вести газовой науки. 2018. № 1(33). С. 235-242.
- Патент № 2229593 С1 Российская Федерация, МПК Е21В 47/10. Способ определения дебита скважины: № 2002130158/03: заявл. 11.11.2002: опубл. 27.052004 / Ильясов Б.Г., Шаньгин Е.С., Тагирова К.Ф.; заявитель Уфимский государственный авиационный технический университет.
- Патент SU № 983260 А1, МПК Е21В 47/10. Способ исследования продуктивных интервалов пласта и устройство для его осуществления: № 3224915: заявл. 11.12.1980: опубл. 23.12.1982 / Габдуллин Т.Г., Жувагин И.Г., Хамзин К.Т.; заявитель Всесоюзный научно- исследовательский институт нефтепромысловой геофизики.
- Патент № 2608642 C1 Российская Федерация, МПК E21B 47/10. Способ измерения дебита скважины: № 2015157267: заявл. 30.12.2015: опубл. 24.01.2017 / Шаньгин Е.С., Колесник С.В.; заявитель Федеральное государственное бюджетное образовательное учреждение высшего образования «Тюменский индустриальный университет» (ТИУ). EDN RSHKFD.
- Патент № 2724064 C1 Российская Федерация, МПК E21B 47/103. Способ определения дебита жидкости в малодебитных скважинах: № 2020101524: заявл. 13.01.2020: опубл. 19.06.2020 / Нухаев М.Т., Рымаренко К.В., Грищенко С.В., Айткалиев Г.Т., Зайцев А.В.; заявитель Общество с ограниченной ответственностью «Айсико»
Supplementary files



