Количественный и качественный анализ влияния способа заделки висячих свай в ростверк на работу ленточного свайного фундамента в грунтовом массиве
- Authors: 1, 1
-
Affiliations:
- Самарский государственный технический университет
- Issue: Vol 1 (2023)
- Pages: 184-186
- Section: Геотехника и фундаментостроение
- URL: https://journals.eco-vector.com/osnk-sr2023/article/view/420531
- ID: 420531
Cite item
Full Text
Abstract
Обоснование. Соединение элементов в свайном фундаменте может быть шарнирным или жестким. Для неопытных проектировщиков выбор не всегда очевиден. Работа посвящена обоснованию выбора способа заделки свай в ростверк, который базируется на результатах экспериментального исследования. Это позволяет оценить достоинства каждого из способов и наиболее эффективную область их применения.
Цель — количественный и качественный анализы влияния способа заделки висячей сваи в ростверк на работу ленточного свайного фундамента в грунтовом массиве.
Методы. Разработана экспериментальная численная модель ленточного свайного фундамента под стену в подвале бескаркасного здания в ПК ЛИРА-САПР 2021. Моделирование проводилось на четырех различных грунтовых основаниях. Применялось два вида загружения — центральное и внецентренное. Для конструирования достоверных моделей свайных фундаментов в заданных грунтовых условиях были проведены расчеты вручную согласно [1–3] по подбору количества свай и назначению размеров ростверка. В качестве модели принята следующая конструкция свайного фундамента: свая висячая, забивная, железобетонная, призматическая, сплошного поперечного сечения 300×300 мм; на 1 п.м. длины ростверка — 2 сваи;ростверк железобетонный ленточный шириной 1300 мм и высотой 400 мм (рис. 1). Численная модель фундамента создана с помощью одноузлового конечного элемента № 57, который предназначен для моделирования работы сваи в грунте и позволяет автоматически создать шарнирную или жесткую заделку сваи в ростверк. Таким образом, в зависимости от способов заделки свай в ростверк и типа загружения было получено четыре модели фундамента для каждой из четырех моделей грунта (рис. 2). Произведен расчет в ПК ЛИРА-САПР 2021 и получены результаты по несущей способности свай Fd, вертикальным S и горизонтальным U перемещениям фундамента.
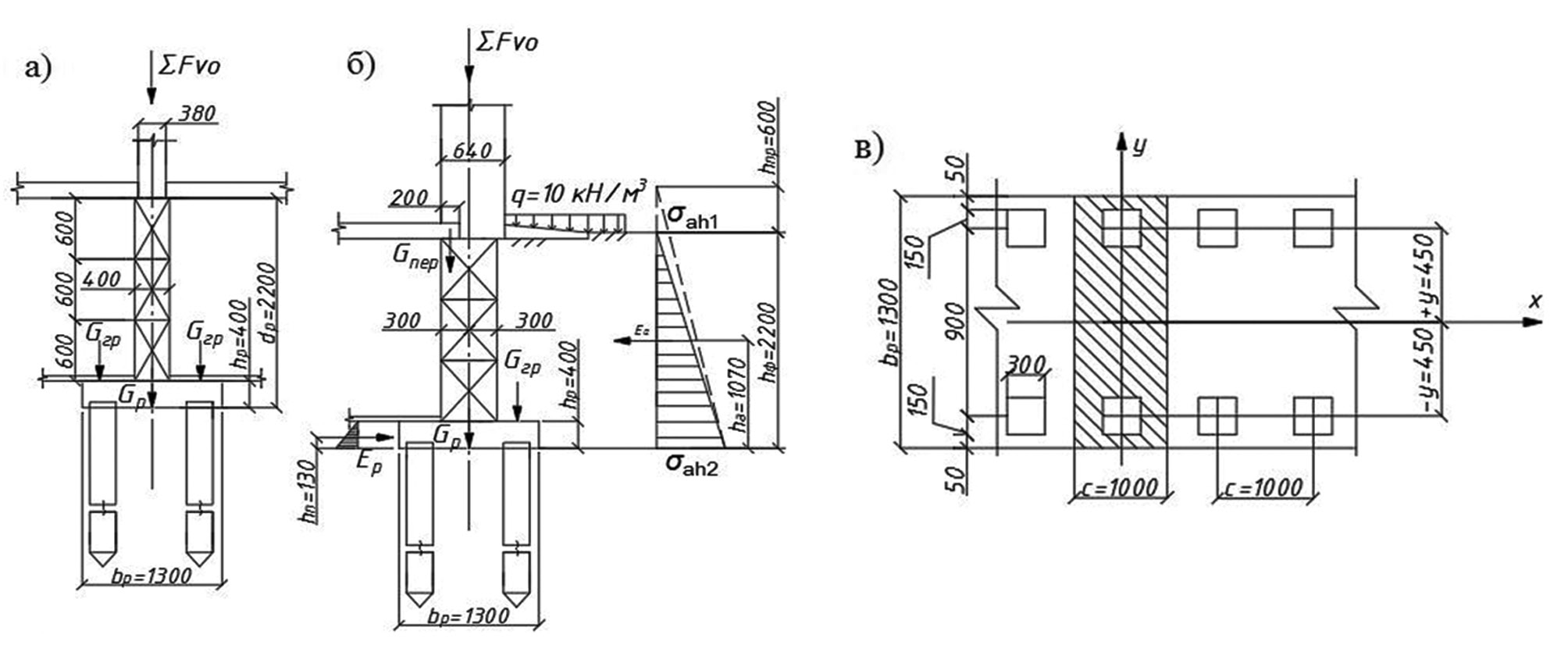
Рис. 1. Расчетная схема ленточного свайного фундамента: а — центральное загружение; б — внецентренное загружение; в — схема ростверка в плане
Рис. 2. Численные модели ленточного свайного фундамента: с шарнирной заделкой при центральном (а) и внецентренном (б) загружении, с жесткой заделкой при центральном (в) и внецентренном (г) загружении
Результаты. Анализ полученных результатов (табл. 1) показал, что несущая способность свай не зависит от способов заделки свай в ростверк и загружения. На величину Fd влияют лишь грунтовые условия. Величина осадки при центральном загружении осталась неизменной, а при внецентренном загружении S при шарнирной заделке оказалась меньше, чем при жесткой на 4–12 %. Горизонтальные перемещения U при центральном загружении не зависят от способа заделки свай в ростверк — они равны нулю. А для внецентренного загружения значения U при шарнирной заделке оказались больше, чем при жесткой заделке на 30–50 %.
Таблица 1. Результаты расчета ленточного свайного фундамента
Модельгрунта | Способ загружения фундамента | Способ заделки свай в ростверк | Fd, кН | S, см | U, см |
1 | Центральное | шарнирная | 524 | 0,304 | 0 |
жесткая | |||||
Внецентренное | шарнирная | 0,345 | 1 | ||
жесткая | 0,373 | 0,72 | |||
2 | Центральное | шарнирная | 383 | 0,371 | 0 |
жесткая | |||||
Внецентренное | шарнирная | 0,446 | 0,61 | ||
жесткая | 0,462 | 0,57 | |||
3 | Центральное | шарнирная | 492 | 0,398 | 0 |
жесткая | |||||
Внецентренное | шарнирная | 0,444 | 1,56 | ||
жесткая | 0,483 | 0,81 | |||
4 | Центральное | шарнирная | 442 | 0,287 | 0 |
жесткая | |||||
Внецентренное | шарнирная | 0,345 | 1,26 | ||
жесткая | 0,387 | 0,93 |
Выводы. Исследования показали, что при центральном загружении способ заделки свай в ростверк не оказывает влияния на работу ленточного свайного фундамента.
При внецентренном загружении при выборе заделки стоит отдать предпочтение жесткой, так как при шарнирном опирании возникают значительные горизонтальные перемещения фундамента, которые в дальнейшем могут привести к деформациям сооружений.
Full Text
Обоснование. Соединение элементов в свайном фундаменте может быть шарнирным или жестким. Для неопытных проектировщиков выбор не всегда очевиден. Работа посвящена обоснованию выбора способа заделки свай в ростверк, который базируется на результатах экспериментального исследования. Это позволяет оценить достоинства каждого из способов и наиболее эффективную область их применения.
Цель — количественный и качественный анализы влияния способа заделки висячей сваи в ростверк на работу ленточного свайного фундамента в грунтовом массиве.
Методы. Разработана экспериментальная численная модель ленточного свайного фундамента под стену в подвале бескаркасного здания в ПК ЛИРА-САПР 2021. Моделирование проводилось на четырех различных грунтовых основаниях. Применялось два вида загружения — центральное и внецентренное. Для конструирования достоверных моделей свайных фундаментов в заданных грунтовых условиях были проведены расчеты вручную согласно [1–3] по подбору количества свай и назначению размеров ростверка. В качестве модели принята следующая конструкция свайного фундамента: свая висячая, забивная, железобетонная, призматическая, сплошного поперечного сечения 300×300 мм; на 1 п.м. длины ростверка — 2 сваи;ростверк железобетонный ленточный шириной 1300 мм и высотой 400 мм (рис. 1). Численная модель фундамента создана с помощью одноузлового конечного элемента № 57, который предназначен для моделирования работы сваи в грунте и позволяет автоматически создать шарнирную или жесткую заделку сваи в ростверк. Таким образом, в зависимости от способов заделки свай в ростверк и типа загружения было получено четыре модели фундамента для каждой из четырех моделей грунта (рис. 2). Произведен расчет в ПК ЛИРА-САПР 2021 и получены результаты по несущей способности свай Fd, вертикальным S и горизонтальным U перемещениям фундамента.
Рис. 1. Расчетная схема ленточного свайного фундамента: а — центральное загружение; б — внецентренное загружение; в — схема ростверка в плане
Рис. 2. Численные модели ленточного свайного фундамента: с шарнирной заделкой при центральном (а) и внецентренном (б) загружении, с жесткой заделкой при центральном (в) и внецентренном (г) загружении
Результаты. Анализ полученных результатов (табл. 1) показал, что несущая способность свай не зависит от способов заделки свай в ростверк и загружения. На величину Fd влияют лишь грунтовые условия. Величина осадки при центральном загружении осталась неизменной, а при внецентренном загружении S при шарнирной заделке оказалась меньше, чем при жесткой на 4–12 %. Горизонтальные перемещения U при центральном загружении не зависят от способа заделки свай в ростверк — они равны нулю. А для внецентренного загружения значения U при шарнирной заделке оказались больше, чем при жесткой заделке на 30–50 %.
Таблица 1. Результаты расчета ленточного свайного фундамента
Модельгрунта | Способ загружения фундамента | Способ заделки свай в ростверк | Fd, кН | S, см | U, см |
1 | Центральное | шарнирная | 524 | 0,304 | 0 |
жесткая | |||||
Внецентренное | шарнирная | 0,345 | 1 | ||
жесткая | 0,373 | 0,72 | |||
2 | Центральное | шарнирная | 383 | 0,371 | 0 |
жесткая | |||||
Внецентренное | шарнирная | 0,446 | 0,61 | ||
жесткая | 0,462 | 0,57 | |||
3 | Центральное | шарнирная | 492 | 0,398 | 0 |
жесткая | |||||
Внецентренное | шарнирная | 0,444 | 1,56 | ||
жесткая | 0,483 | 0,81 | |||
4 | Центральное | шарнирная | 442 | 0,287 | 0 |
жесткая | |||||
Внецентренное | шарнирная | 0,345 | 1,26 | ||
жесткая | 0,387 | 0,93 |
Выводы. Исследования показали, что при центральном загружении способ заделки свай в ростверк не оказывает влияния на работу ленточного свайного фундамента.
При внецентренном загружении при выборе заделки стоит отдать предпочтение жесткой, так как при шарнирном опирании возникают значительные горизонтальные перемещения фундамента, которые в дальнейшем могут привести к деформациям сооружений.
About the authors
Самарский государственный технический университет
Author for correspondence.
Email: itisso.simple@mail.ru
студентка, группа У-91, факультет промышленного и гражданского строительства
Russian Federation, СамараСамарский государственный технический университет
Email: geologof@yandex.ru
научный руководитель, кандидат технических наук, доцент; доцент кафедры строительной механики, инженерной геологии, оснований и фундаментов
Russian Federation, СамараReferences
- СП 22 13330.2016. Основания зданий и сооружений. Актуализированная редакция СНиП 2.02.01-83* (с Изменениями № 1, 2, 3). Москва: Стандартинформ, 2020. 204 с.
- СП 24.13330.2021. Свайные фундаменты. СНиП 2.02.03-85. Москва: Российский институт стандартизации, 2022. 82 с.
- СП 63.13330.2018. Бетонные и железобетонные конструкции. Основные положения. СНиП 52-01-2003 (с Изменением № 1). Москва: Стандартинформ, 2019. 148 с.
Supplementary files




