1D моделирование механизма поворота адаптера зерноуборочного комбайна в поперечной плоскости
- Авторы: Джасов Д.В.1, Калиновский А.А.1
-
Учреждения:
- Гомсельмаш
- Выпуск: Том 91, № 2 (2024)
- Страницы: 207-215
- Раздел: Теория, конструирование, испытания
- Статья получена: 24.11.2023
- Статья одобрена: 01.06.2024
- Статья опубликована: 19.07.2024
- URL: https://journals.eco-vector.com/0321-4443/article/view/623797
- DOI: https://doi.org/10.17816/0321-4443-623797
- ID: 623797
Цитировать
Полный текст
Аннотация
Введение. При работе кормоуборочных и зерноуборочных комбайнов для выполнения технологического процесса с минимальными потерями важным условием является способность поддержания заданной высоты среза адаптером. В системах копирования поверхности поля используются системы продольного и поперечного копирования. Несогласованная работа этих механизмов может приводить к снижению качества уборки технологического продукта и повышенным потерям по высоте среза. Поэтому исследование работы и подбор оптимальных параметров механизмов как продольного, так и поперечного копирования является важной задачей для формирования алгоритмов их совместной работы. Характеристике работы механизмов поперечного копирования, как правило, не уделяется внимания.
Цель исследований — разработка математической модели механизма поворота адаптера в поперечной плоскости зерноуборочного комбайна для исследования его работоспособности, быстродействия и определения оптимальных параметров его компонентов.
Материалы и методы. В качестве инструмента для настоящего исследования авторами использована платформа для мультифизического моделирования Simcenter Amesim, которая зарекомендовала себя в качестве платформы для многодисциплинарного моделирования мехатронных систем.
Результаты. Создана модель механизма поворота адаптера зерноуборочного комбайна в поперечной плоскости, определены и проанализированы кинематические и силовые характеристики механизма, один из вариантов которого представлен в публикации. Анализ характеристик позволил оценить быстродействие механизма поворота адаптера, а также длину волны неровностей поверхности поля в поперечной плоскости, при которой обеспечивается удовлетворительная работоспособность.
Заключение. Разработанная математическая модель механизма поворота адаптера зерноуборочного комбайна в поперечной плоскости позволяет обеспечить оптимальные параметры компонентов системы, проводить широкий круг исследований работоспособности как системы в целом, так и отдельных ее компонентов. Представленный подход может использоваться для исследования других механизмов копирования поверхности поля, в том числе в составе системы автоматического копирования поверхности поля адаптером зерноуборочного комбайна.
Полный текст
ВВЕДЕНИЕ
При работе кормоуборочных и зерноуборочных комбайнов для выполнения качественного технологического процесса с минимальными потерями следует уделять особое внимание их способности поддержания заданной высоты среза адаптером. Функцию отслеживания изменения неровностей поверхности поля во всех направлениях осуществляют механизмы или системы копирования: продольные и поперечные.
В системах копирования механизмы продольного копирования служат для отслеживания неровностей поверхности поля в продольном направлении, т.е. по ходу движения комбайна, в то время как механизмы поперечного копирования служат для отслеживания неровностей в поперечной плоскости. При этом оба механизма работают совместно и образуют систему копирования рельефа поля комбайна. Для исключения их взаимного влияния друг на друга функции обоих механизмов, как правило, должны быть четко разделены. Такое решение позволяет обеспечить и контролировать заданные значения целевых параметров, а также максимально снизить их взаимное влияния друг на друга при копировании рельефа поля во всех направлениях [1].
Опыт проектирования показывает [2], что для пассивных и активных систем копирования с силовым отслеживанием профиля поля, должно соблюдаться следующее условие. Остаточная сила реакции на башмаке, реализуемая механизмом продольного копирования, должна быть больше остаточной силы реакции, реализуемой механизмом поперечного уравновешивания, во всем рабочем диапазоне значений высоты неровностей профиля. В этом случае при наезде на неровность одним из крайних башмаков адаптера произойдет отработка неровностей в поперечной плоскости. Если же остаточная реакция на башмаке от механизма продольного копирования будет меньше, чем от механизма поперечного уравновешивания, то при наезде на неровность одним из крайних башмаков, произойдет всплывание адаптера по всей ширине в продольном направлении. Это приводит к потерям по высоте среза по всей ширине адаптера [2]. Аналогичная ситуация должна наблюдаться и для активных систем электро-гидравлического типа с позиционным отслеживанием профиля поля, в которых при определенных условиях должны отрабатываться поперечные неровности, а в других — продольные. Указанные условия формируются алгоритмами управления механизмами продольного и поперечного копирования при совместной работе.
Учитывая вышесказанное, проектирование, исследование и подбор параметров механизмов как продольного, так и поперечного копирования являются важными задачами для отработки принципов их совместной работы. На начальном этапе проектирования формирование функциональных параметров работы этих механизмов осуществляется независимо. Для исследования их работы создаются соответствующие функциональные математические модели. Копирование адаптера в поперечной плоскости осуществляется механизмом его поворота относительно наклонной камеры. Поэтому, рассмотрим условия работы, формирование модели и выбор оптимальных параметров механизма поворота адаптера в поперечной плоскости, который является подсистемой автоматического копирования рельефа поля зерноуборочного комбайна.
Целью настоящего исследования является разработка математической модели механизма поворота адаптера в поперечной плоскости зерноуборочного комбайна для изучения его работоспособности, быстродействия и определения оптимальных параметров его компонентов.
МАТЕРИАЛЫ И МЕТОДЫ
Современным подходом к процессу проектирования технических систем различной степени сложности является мультидисциплинарное моделирование с учётом работы различных алгоритмов систем управления в единой среде. Такое моделирование предполагает функциональное описание физических процессов при работе компонентов разнородной системы и называется 1D моделированием. Примерами таких программных комплексов являются Simcenter AMESim, Automation Studio, Modelica, MapleSim, SimulationX и MATLAB Simulink [3].
Для выполнения задачи исследования механизма копирования адаптера в поперечной плоскости с учетом гидравлической схемы управления воспользуемся платформой для мультифизического моделирования Simcenter Amesim компании Siemens PLM Software. Simcenter Amesim позволяет проводить всесторонний анализ функциональных характеристик мехатронных систем, оптимизировать механические, гидравлические, пневматические, тепловые, электрические и электронные подсистемы, а также принимать обоснованные решения по наиболее важным параметрам изделий, как на ранних стадиях разработки до начала испытаний опытных образцов, так и на поздних стадиях проектирования.
Стоит отметить, что эту платформу активно используют для исследования и оптимизации конструкций исследовательские институты по всему миру как в отрасли автомобилестроения [4–6], так и в других отраслях, в частности сельхозмашиностроения [7]. Кроме исследовательских институтов, по заявлениям компании Siemens, платформу активно используют компании с мировым именем в области машиностроения (КАМАЗ, Renault и др.) [8, 9], а также в области тракторо- и сельхозмашиностроения (Caterpillar, John Deer, Case New Holland).
В этой связи, авторами была выбрана указанная платформа в качестве инструмента для исследования поведения механизма копирования адаптера в поперечной плоскости, являющейся частью системы автоматического копирования зерноуборочного комбайна, с целью подбора ее оптимальных параметров.
Как уже было сказано выше, механизм поперечного копирования служит для обеспечения отслеживания профиля жаткой в поперечной плоскости. В пассивных системах пружинно-рычажного принципа действия уравновешивающую роль играет пружина, которая через систему рычагов и толкателя уравновешивает адаптер вокруг шарнира поворота, расположенного по центру переходной рамки и принадлежащего наклонной камере зерноуборочного комбайна. Создание математических моделей и оптимизация таких механизмов хорошо известна и не представляет больших трудностей [2, 10, 11].
Несмотря на кажущуюся простоту, механизм поперечного копирования на комбайнах с автоматической системой, согласно классификации [12], является активной системой электрогидравлического типа с позиционным отслеживанием профиля поля с помощью контактного датчика положения и состоит из нескольких частей: механической части, гидравлической части, а также компонентов системы управления поворотом адаптера в поперечной плоскости.
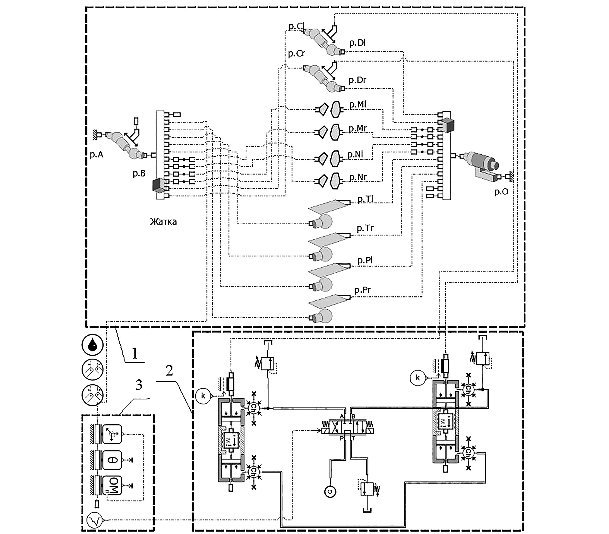
Механическая часть в упрощенном виде (рис. 1) представляет собой переходную рамку 5 с поверхностями соприкосновения с наклонной камерой, центра масс адаптера, который навешивается непосредственно на рамку 5 и точек присоединения гидроцилиндров 4.
Рис. 1. Схема механизма копирования адаптера в поперечной плоскости: 1 — адаптер; 2 — датчик положения; 3 — паз; 4 — гидроцилиндр; 5 — рамка; 6 — центр масс адаптера.
Fig. 1. The layout of the following mechanism of the adapter in a transversal plane: 1 — the adapter; 2 — a position sensor; 3 — a slot; 4 — a hydraulic cylinder; 5 — a frame; 6 — the adapter center of mass.
Гидравлическая часть представляет собой объединение различных гидрокомпонентов: гидроцилиндров, гидронасоса, дросселей, предохранительных клапанов, гидрораспределителя и гидробака.
Система управления по своей сути является набором датчиков с присоединенными к ним щупами, расположенных по краям адаптера для отслеживания изменения высоты неровностей поверхности поля, и управляющего блока, который формирует сигнал для управления гидрораспределителем.
В упрощенном виде принцип работы такой системы копирования состоит в следующем. В зависимости от изменения высоты неровностей поля с левой или с правой стороны адаптера при движении щупа вверх датчик фиксирует изменение положения и подает сигнал на управляющий блок, который в свою очередь управляет электрогидрораспределителем и нагнетает рабочую жидкость в соответствующий гидроцилиндр. За счет того, что поршневые полости гидроцилиндров связаны между собой, второй гидроцилиндр совершает обратное движение по отношению к первому — в итоге адаптер поворачивается в соответствующую сторону.
Особенностью данного механизма, в отличие от классического рычажно-пружинного, является отсутствие в нем явного шарнира качания адаптера в поперечной плоскости. Теоретически роль шарнира играют пазы с направляющими, по которым двигается переходная рамка относительно наклонной камеры. Однако, пазы и направляющие имеют значительный зазор между собой и фактически являются предохранительными ограничителями механизма в крайних положениях. Поэтому точный поворот вокруг общего центра осуществляется гидроцилиндрами, для чего величины хода левого и правого гидроцилиндров поперечного качания должны быть строго согласованы между собой. В противном случае несогласованное движение гидроцилиндров может приводить к частичному повороту с одновременным подъемом или опусканием всего адаптера, следствием которого являются потери по высоте среза и нестабильность протекания технологического процесса. Стоит отметить, что параметр поперечного смещения центра масс также влияет на выбор типоразмера гидроцилиндров, которые, в свою очередь, влияют на параметры остальных компонентов гидросистемы для обеспечения оптимального быстродействия.
Из принципа работы представленного механизма следует, что, по своей сути, без датчика отслеживания высоты неровностей поля он является механизмом поворота адаптера относительно наклонной камеры в поперечной плоскости. В силу чего, для упрощения построения модели механизма датчики отслеживания высоты профиля не используются, а заменены простым алгоритмом управления системой подачи жидкости в гидроцилиндры через гидрораспределитель. Этот алгоритм представляет собой подачу сигнала по определенному закону с течением времени для отслеживания отклика системы во всех возможных положениях. 1D-схема модели механизма поворота, созданная в Amesim, представлена на рис. 2.
Рис. 2. Схема компонентов механизма поворота адаптера в поперечной плоскости в Amesim: 1 — механическая часть, 2 — гидравлическая часть, 3 — система управления.
Fig. 2. The diagram of components of the adapter steering mechanism in a transveral plane in the Amesim: 1 — the mechanical part; 2 — the hydraulic part; 3 — the control unit.
При создании модели были выбраны следующие параметры. Жидкость гидравлическая: плотность — 850 кг/м3, кинематическая вязкость при 40° — 60 мм2/с. Адаптер: масса — 4670 кг, смещение центра масс от оси симметрии в поперечной плоскости — 50 мм, смещение центра масс вперед — 980 мм, моменты инерции — Ix = 320 кг⋅м2, Iy = 7670 кг⋅м2, Iz = 7750 кг⋅м2. Общее время расчета — 18 сек, дискретность — 0,01 сек.
Созданная модель системы механизма поворота адаптера позволяет провести анализ работы компонентов системы и подбор их параметров. Сравнение результатов расчета аналогичной модели механизма поворота в Amesim с моделью, сформированной классическими математическими методами и подтвержденную результатами испытаний, показали полную идентичность результатов.
Виртуальный эксперимент был запланирован таким образом, чтобы в несколько этапов осуществить: перевод жатки из горизонтального положения в крайнее правое (10–12 с), из крайнего правого в крайнее левое (12–15 с) и обратно (15–18 с). Время этапов было подобрано таким образом, чтобы для каждого из этапов получить полную картину переходных и устоявшихся процессов с учетом разнообразных параметров механизма.
РЕЗУЛЬТАТЫ И ИХ ОБСУЖДЕНИЕ
Моделирование работы механизма поворота позволило подобрать оптимальные параметры его компонентов из анализа следующих основных зависимостей: изменение хода/длины гидроцилиндров (рис. 3), изменение угла поворота адаптера (см. рис. 3), изменение угловой скорости поворота (рис. 4) и изменение давления в гидроцилиндрах привода (рис. 5). На рис. 3–5 приведены характеристики одного из вариантов механизма поворота.
Рис. 3. Результаты моделирования: 1, 2 — ход левого и правого гидроцилиндров, 3 — угол поворота адаптера.
Fig. 3. The simulation results: 1, 2 — stroke of left and right hydraulic cylinders; 3 — the adapter steer angle.
По результатам моделирования механизма поворота адаптера в поперечной плоскости диапазон поворота ограничивается выбором хода гидроцилиндров в коротком и длинном состояниях и составляет ±2.8° (см. рис. 3). Такой угол позволяет обеспечить поворот адаптера на высоту изменения поверхности поля под башмаком адаптера: шириной захвата 6 м — ±100 мм, шириной захвата 7 м — ±110 мм, шириной захвата 9 м — ±165 мм, что позволяет обеспечить работоспособность механизма копирования в соответствующем диапазоне.
Время поворота адаптера из одного крайнего положения в другое составляет 2.44 с (см. рис. 3). При этом угловая скорость поворота в устоявшемся режиме составляет 0,04 рад/с (см. рис. 4). Данная величина соответствует скорости подъема башмаков, расположенных по краям адаптера: шириной захвата 6 м — 0.082 м/c, шириной захвата 7 м — 0.09 м/c, шириной захвата 9 м — 0.134 м/с. Следовательно, подъем башмака адаптера из среднего положения диапазона копирования в максимальное положение, которое обеспечивается гидроцилиндрами поворота рамки на угол 2.8°, будет происходить за 1.22 с. В этом случае, длина волны продольных неровностей поля, при которой будет успевать отрабатывать механизм поворота, будет равна соответственно: при скорости движения 4 км/ч — 2.7 метра, 5 км/ч — 3.4 м, 6 км/ч — 4.1 м; 7 км/ч — 4.7 м. Амплитуда неровностей для каждого из адаптеров будет соответствовать своему максимальному диапазону копирования.
Рис. 4. Изменение угловой скорости поворота адаптера.
Fig. 4. Change of the adapter steer velocity.
По результатам моделирования системы поворота адаптера, максимальное давление в штоковых полостях гидроцилиндров необходимое для перевода из крайнего правого положения в левое для самого тяжелого адаптера не превышает 69 кг/см2, из крайнего левого положения в правое — 105 кг/см2 (см. рис. 5, а). Различие в величинах давлений обусловлено смещением ЦТ адаптера относительно продольной плоскости симметрии. Давление в замкнутой системе, соединяющей поршневые полости соединенных между собой гидроцилиндров, изменяется в пределах 78–96 кг/см2 (см. рис. 5, b). Все величины имеют достаточный запас по давлению предохранительного клапана и обеспечивают работоспособность механизма поворота по реализации рабочего давления.
Рис. 5. Изменение давления в штоковых (a) и поршневых (b) полостях гидроцилиндров: 1 — левый ГЦ; 2 — правый ГЦ.
Fig. 5. Change of pressure in the rod side (a) and the piston side of hydraulic cylinders: 1 — the left hydraulic cylinder; 2 — the right hydraulic cylinder.
ЗАКЛЮЧЕНИЕ
В результате проведенной работы была построена математическая модель механизма копирования адаптера в поперечной плоскости для определения его параметров и анализа кинематических, силовых, гидравлических и других характеристик. Математическая модель разработана с использованием платформы для мультифизического моделирования Simcenter Amesim. Работоспособность разработанной математической модели подтверждена в результате анализа результатов, полученных при проведении моделирования, а также результатами испытаний сформированной ранее аналогичной модели. Разработанная математическая модель позволяет проводить широкий круг исследования работоспособности как системы в целом, так и отдельных ее компонентов.
Представленная модель позволяет проанализировать не только работоспособность механизма по кинематическим и силовым характеристикам, но и оценить диапазон длины волны продольных неровностей поля, при которой будет успевать отрабатывать механизм поворота в поперечной плоскости на разных скоростях движения. Преимуществом модели, созданной в Amesim, в отличие от классических методов математического моделирования, является возможность быстрого опроса любых параметров и характеристик компонентов системы в реальном времени с учетом переходных процессов. Имея рабочую модель механизма поворота адаптера в поперечной плоскости, есть возможность использовать ее в качестве подсистемы для других мехатронных систем комбайна. В составе комбайна подсистема механизма поперечного поворота входит в систему автоматического копирования рельефа поля адаптером зерноуборочного комбайна. Благодаря этому имеется возможность исследовать систему автоматического копирования профиля поля в комплексе для создания, усовершенствования и организации необходимой стратегии управления всей системой.
ДОПОЛНИТЕЛЬНАЯ ИНФОРМАЦИЯ
Вклад авторов. Д.В. Джасов — поиск публикаций по теме статьи, написание текста рукописи; экспертная оценка, утверждение финальной версии; А.А. Калиновский — производство расчетов, редактирование и дополнение текста рукописи, создание изображений. Все авторы подтверждают соответствие своего авторства международным критериям ICMJE (все авторы внесли существенный вклад в разработку концепции, проведение исследования и подготовку статьи, прочли и одобрили финальную версию перед публикацией).
Конфликт интересов. Авторы декларируют отсутствие явных и потенциальных конфликтов интересов, связанных с публикацией настоящей статьи.
Источник финансирования. Авторы заявляют об отсутствии внешнего финансирования при проведении исследования.
ADDITIONAL INFORMATION
Authors’ contribution. D.V. Dzhasau — search for publications on the topic of the article, writing the text of the manuscript, expert opinion, approval of the final version; A.A. Kalinouski — performing simulations, editing and supplementing the text of the manuscript, creating figures. All authors made a substantial contribution to the conception of the work, acquisition, analysis, interpretation of data for the work, drafting and revising the work, final approval of the version to be published and agree to be accountable for all aspects of the work.
Competing interests. The authors declare no any transparent and potential conflict of interests in relation to this article publication.
Funding source. The present study was not supported by any external sources of funding.
Об авторах
Дмитрий Викторович Джасов
Гомсельмаш
Автор, ответственный за переписку.
Email: dmitrok1@gmail.com
ORCID iD: 0009-0000-7135-5624
SPIN-код: 8840-4570
аспирант, ведущий инженер-конструктор — руководитель сектора конструкторско-исследовательского отдела «Динамика, прочность, аналитическая надежность» Научно-технического центра комбайностроения
Белоруссия, ГомельАлександр Алексеевич Калиновский
Гомсельмаш
Email: kiodpan@gomselmash.by
ORCID iD: 0009-0003-7090-1744
SPIN-код: 2101-0000
магистр техн. наук, ведущий инженер-конструктор конструкторско-исследовательского отдела «Динамика, прочность, аналитическая надежность» Научно-технического центра комбайностроения
Белоруссия, ГомельСписок литературы
- Джасов Д.В. Обзор механизмов копирования уборочных машин. В кн.: Инновационные технологии в агропромышленном комплексе — сегодня и завтра: Сборник научных статей 6-й международной научно-практической конференции. Гомель: Научно-технический центр комбайностроения ОАО «Гомсельмаш», 2022. С.152–157.
- Шантыко А.С., Конявский А.Д., Джасов Д.В., Чупрынин Ю.В. Функциональная математическая модель механизма поперечного уравновешивания травяной жатки. В кн.: Механизация и электрификация сельского хозяйства: межведомственный тематический сборник / Национальная академия наук Беларуси, Республиканское унитарное предприятие «Научно-практический центр Национальной академии наук Беларуси по механизации сельского хозяйства». Минск: Беларуская навука, 2020. Вып. 53. С. 161–165
- Гимадиев А.Г., Грешняков П.И., Синяков А.Ф. LMS Imagine.Lab AMESim как эффективное средство моделирования динамических процессов в мехатронных системах. Самара: СамНЦ РАН, 2014.
- Баханович А.Г., Михальцевич Н.Р. Моделирование процесса торможения двухколесного транспортного средства // Новости науки и технологий. 2015. № 2 (33). С.36–40
- Kliauzovich S. Analysis of control systems for vehicle hybrid powertrains // Transport. 2007. Vol. 22, N 2. P. 105–110. doi: 10.3846/16484142.2007.9638107
- Ghazaly N.M., Moaaz A.O. Hydro-Pneumatic Passive Suspension System Performance Analysis using AMEsim Software // Int. J. Vehicle Structures & Systems, 2020. Vol. 12, N 1. P. 9–12. doi: 10.4273/ijvss.12.1.02
- Siddique Md. A.A., Kim W.S., Beak S.Y., et al. Simulation of hydraulic system of the rice transplanter with AMESim software. In: Conference: American Society of Agricultural and Biological Engineers. Detroit: ASME, 2018. doi: 10.13031/aim.201800981
- Суханова А. Стать провайдером всеобъемлющих решений для системно-ориентированной разработки продуктов — вот истинная цель покупки LMS компанией Siemens // CAD/CAM/CAE Observer. 2015. № 8(100). Дата обращения: 24.11.2023. Режим доступа: http://www.cadcamcae.lv/N100/06-14.pdf
- Siemens PLM Software. Управляй переменами. Применение LMS Imagine.Lab Amesim в компании Renault // CAD/CAM/CAE Observer. 2016. № 2(102). Дата обращения: 24.11.2023. Режим доступа: http://www.cadcamcae.lv/N102/34-36.pdf
- Попов В.Б. Математическое моделирование механизма вывешивания косилки-плющилки прицепной КПП-4.2 // Вестник ГГТУ им. П.О. Сухого. 2001. № 3–4. С. 17–22.
- Попов В.Б. Формирование функциональной математической модели механизма вывешивания адаптера кормоуборочного комбайна «Полесье-3000» // Вестник ГГТУ П.О. Сухого. 2010. № 4. С. 37–44.
- Джасов Д.В. Обзор и классификация систем копирования поверхности поля в конструкциях уборочных сельскохозяйственных машин // Механика машин, механизмов и материалов. 2023. №4 (65). С.5–15.
Дополнительные файлы








