Methods for controlling the elastic damping characteristics of pneumatic seat suspensions
- Authors: Lyashenko M.V.1, Shekhovtsov V.V.1, Potapov P.V.1, Iskaliyev A.I.1
-
Affiliations:
- Volgograd State Technical University
- Issue: Vol 88, No 2 (2021)
- Pages: 27-33
- Section: Articles
- Submitted: 08.11.2021
- Published: 15.04.2021
- URL: https://journals.eco-vector.com/0321-4443/article/view/87329
- DOI: https://doi.org/10.31992/0321-4443-2021-2-27-33
- ID: 87329
Cite item
Abstract
The pneumatic seat suspension is one of the most important, and in some situations, one of the key components of the vibration protection system for the human operator of the vehicle. At the present stage of scientific and technical activities of most developers, great emphasis is placed on controlled seat suspension systems, as the most promising systems. This article analyzes the methods of controlling the elastic damping characteristics of the air suspension of a vehicle seat. Ten different and fairly well-known methods of changing the shape and parameters of elastic damping characteristics due to electro-pneumatic valves, throttles, motors, additional cavities, auxiliary mechanisms and other actuators were considered, the advantages, application limits and disadvantages of each method were analyzed. Based on the results of the performed analytical procedure, as well as the recommendations known in the scientific and technical literature on improving the vibration-protective properties of suspension systems, the authors proposed and developed a new method for controlling the elastic-damping characteristic, which is implemented in the proposed technical solution for the air suspension of a vehicle seat. The method differs in the thing that it implements a cyclic controlled exchange of the working fluid between the cavities of the pneumatic elastic element and the additional volume of the receiver on the compression and rebound strokes, forming an almost symmetric elastic damping characteristic, and partial recuperation of vibrational energy by a pneumatic drive, presented in the form of a rotary type pneumatic motor. In addition, the method does not require an unregulated hydraulic shock absorber, while still having the advantage of improved vibration-proof properties of the air suspension of a vehicle seat over a wide range of operating influences.
Full Text
Introduction
A crucial task that designers must solve in automotive and tractor equipment design is the protection of the workplace against noise and vibrations. The suspension of the frame and cab can reduce the amplitude of dynamic effects from uneven soil backgrounds, as well as from rewinding link caterpillars in tracked vehicles, to a certain extent. Ultimately, the operator should be protected against vibrational loads by seat suspension. Automotive equipment designers have proposed various technical solutions for seat suspensions; however, in Russian and other international vehicles, the vibration protection of the operator is not yet fully resolved. Thus, the improvement of vibration protection is vital.
Study aim
Here, we analyzed methods for controlling the elastic damping characteristics of air suspensions of vehicle seats, and described a new method that improves the vibration-protective properties of suspensions.
Materials and methods
An analysis of existing methods for controlling the elastic damping characteristics of air suspension seats shows that they can be subdivided based on the method of damping.
- Manually changing the working body mass of the spring. This method [1] is used in many passive suspensions where characteristics are manually adjusted by the operator. This method is simple and reliable. A connection, if necessary, to the power system for filling the spring cavity or for discharging the working fluid into the atmosphere, is performed using valve and distribution pneumatic-mechanical devices. The position of the operator’s body and the suspension stiffness can be adjusted, within certain limits, using this method. When adjusted, the shape of the damping characteristic typically does not change.
- Switching between spring cavities and additional volumes through variable geometry throttles or valve openings with asymmetric flow capacities. To implement air damping [2, 3], in addition to or instead of traditional hydraulic damping by a shock absorber, receivers or chambers with additional working fluid volumes are used. Switching between cavities through throttle or valve devices with continuous or discrete overflow of the working fluid contributes to absorption and subsequent dissipation of energy in the oscillation cycle of the sprung object. Self-regulation of the parameters and the shape of suspension characteristics are performed using an algorithm to control the operation sequence of the valves and throttles. Technical solutions for pneumatic seat suspensions, which use this method of characteristic control, have high functional efficiencies, and relatively straightforward designs.
- Automatic switching between spring cavities and additional volumes through controlled electropneumatic valves. In this case, electropneumatic valves via signals from electronic control units control the commutation of cavities at certain time points. The design of such adjustable seat suspensions [4, 5] includes sensors that read information about displacement amplitudes, speed, or operator oscillation frequency, and transmit it to a control unit with a frequency of 250 Hz. A controller, which is used as a control unit, generates control signals according to preprogrammed algorithms. Depending on the type and frequency of disturbance acting on the sprung object, an elastic damping characteristic of the seat suspension, which corresponds to the situation, is formed. Using this method, suspension stiffness can be adjusted automatically. This method enables a wide range of elastic damping characteristics that are different in shape and parameters.
- Automatically changing the mass of the working medium in the spring by controlled commutation of the spring cavity, which has a line connecting the constantly operating compressor to the atmosphere. Suspensions, which have similar active methods of controlling the damping characteristic [6, 7], are the most effective in disturbance frequency ranges of 0.8–5 Hz, where it is necessary to create an elastic resistance force opposite to the sprung body movement. These suspensions have low efficiencies at higher disturbance frequencies, due to the limited functionality of the actuators. Additionally, a constant power supply is required for the electric compressor, which results in additional energy costs.
- Automatic connection of the pneumatic system to the suspension operation when increased compression and rebound strokes are reached. This method of controlling the elastic damping characteristic of the seat suspension [8] is characterized by certain inclusion conditions in the operation process. In contrast to the previous active principle of action based method, here, the pneumatic elastic element acts only as an executive power drive to create additional elastic resistance when the seat suspension reaches the maximum compression and rebound strokes. A metal spring or torsion bar is used as the main elastic element, which maintains the static position of the operator. Concurrently, an increase in stiffness is achieved in the extreme sections of the characteristic, which facilitates a reduction of excessive dynamic strokes and suspension breakdown risk.
- Changing the instantaneous resistance of the suspension by controlling antiphase disturbances by the force of the linear motor. To implement this method [9], a linear motor acts as an executive power drive, which generates forces that are antiphase to the disturbances. A special sensor determines continuously the instantaneous values of the parameters of external influences and transmits them to the microcontroller of the control unit, where incoming pulses are processed and optimal executive signals with a frequency of 1000 Hz are formed using preprogrammed algorithms. Based on the signals, a power up to 3.5 kW is supplied to the built-in linear motor. Thus, the suspension actively counteracts shocks, vertical oscillations, and vibrations over a wide frequency range, and creates an opposing force sufficient to move drivers weighing up to 160 kg. The pneumatic resilient element automatically adjusts in position to support the driver’s weight, thereby minimizing static electricity consumption. A disadvantage of this method is the high cost and complexity of the execution of the linear motor power drive.
- Changing the suspension damping by controlling the state of the fluid in the magnetorheological shock absorbers. This method is applied in semi-active controlled seat suspensions [10], where external electrical energy is required to change the magnetorheological fluid viscosity and, as a consequence, to regulate the damping force of the shock absorber at certain time points depending on external disturbances. A sensor transmits information about the change in disturbance conditions to the controller of the control unit, in real time, with a frequency of 500 Hz. Then, a suitable algorithm is chosen to respond to the disturbances and an electrical impulse is transmitted to an electromagnetic coil built into the magnetorheological shock absorber. Under a magnetic field, the shock absorber working fluid changes its viscosity. The values of the suspension’s dissipative properties are modified in accordance with the specific disturbance. Such seat suspensions are promising, since they are compact, and straightforward in structure and operating principle. The only complex unit is the magnetorheological shock absorber, which typically determines the performance, efficiency, and cost of the entire system.
- Changing the suspension damping by controlling the parameters of the pendulum, dynamic, and other inertial vibration dampers. This method [11] potentially enables the creation of forces antiphase to the movement of the spring body, and thereby amplitude “dips,” but only in certain narrow resonant frequency bands of the system excitation. Instantaneous accurate selection and adjustment of key parameters of vibration damping in devices is challenging.
- Changing suspension damping by dry friction control. This method functions via relay control in an “on-off” mode. Intermittent damping [12], which is typically implemented using friction elements, is equal to the force of inelastic resistance at certain time points, at other times is equal to zero, and is not involved when vibration damping is not required. Intermitent dampening methods require complex system design and maintainance of the stability of system settings.
- Changing the geometry of the levers, as well as the points of location of the mountings of elastic damping devices in the guide mechanism of the seat suspension. This method focuses only on changing the instantaneous reduced elastic damping characteristics of the seat suspension [13], which depend on the horizontal and vertical location and angles of incline of the elastic damping devices. In this case, there are minor changes to the characteristic shape. This method does not require additional actuators.
Results and discussion
Based on the study described in [14], to improve the vibration-protective properties of suspensions, the following recommendations must be followed:
- deactivation of damping devices in areas of ineffective operation, where the direction of action of inelastic resistance coincides with the vector of motion of the sprung mass (i.e., the beginning of each area corresponds to the moment of direction change movement of the sprung mass, and the end corresponds to the moment of direction change of the suspension deformation);
- deactivation of damping devices in the resonance zone of oscillations in case of kinematic disturbance;
- development of damping devices with higher order characteristics;
- development of damping devices with energy recuperation during oscillation cycles, and implementation in ineffective areas of work, where the change in the action of the force of inelastic resistance is in the opposite direction.
Taking into account these recommendations, we propose a new method for controlling the elastic damping characteristics of the air suspension of the seat.
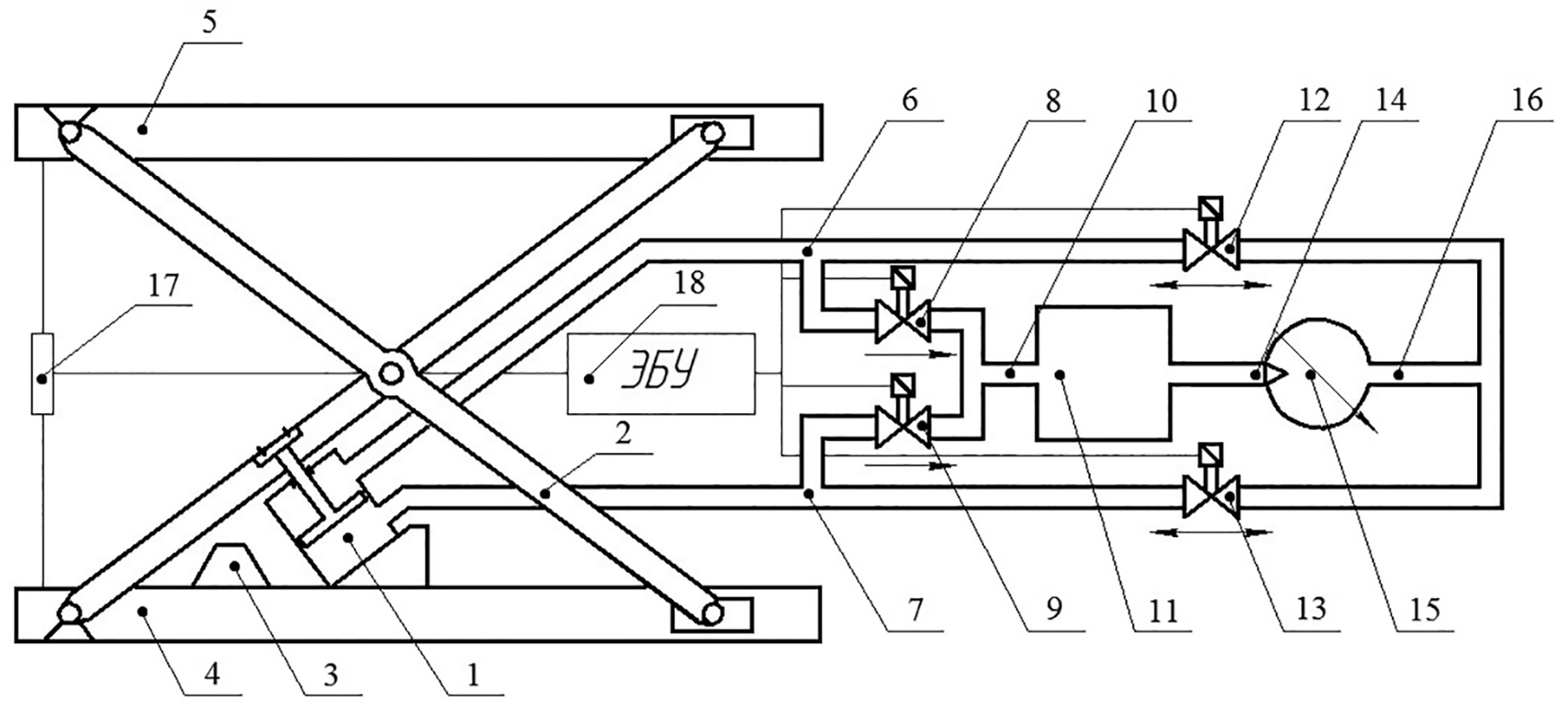
Figure 1 presents a general diagram of a device that implements the proposed control method [15].
Fig. 1. Seat suspension scheme that implements the proposed method for controlling the elastic damping characteristic
The vehicle seat suspension (Fig. 1) comprises a pneumatic cylinder (1) in the form of a double-acting pneumatic cylinder. On the sides of the seat, there are guide levers (2) hinged together like scissors, and rubber buffers (3). One end of the guide levers (2) are connected to the lower base (4) and upper base (5), while the other ends are hinged using sliders to enable movement along a special guide. Rubber buffers (3) are installed on the lower base (4) to limit excessive sagging of the seat suspension. The pneumatic cylinder (1) is fixed with one supporting surface on the lower base (4) and the other supporting surface on the guide levers (2). The sub-piston and above-piston cavities of the pneumatic cylinder (1) are connected by pneumatic lines (6 and 7) through controlled electropneumatic valves (8 and 9) and a pneumatic line (10) with a receiver (11) of additional air volume. The controlled electropneumatic valves (12 and 13) and the pneumatic line (16) are connected to the outlet of the pneumatic engine (15) of the recuperator and to each other. The receiver (11) is connected to the input of the pneumatic engine (15) of the recuperator through the pneumatic line (14). An electronic displacement sensor (17) is installed between the lower (4) and upper (5) bases, the signals of which are fed to the input of the electronic control unit (18), which controls the operation of the valves (8, 9, 12, and 13).
Figure 2 show a conceptual elastic damping characteristic of a vehicle seat suspension obtained using the proposed control method.
Fig. 2. Elastic damping characteristic of the seat suspension, which is formed with the proposed control method
During the compression stroke of the suspension, the upper base (5) moves toward the lower base (4) relative to the position of static equilibrium (Fig. 2, section 0–a, i.e., equal to half a full stroke of the suspension), and the working fluid pressure in the sub-piston cavity of the pneumocylinder (1) increases due to the lack of communication with the receiver (11) and with the above-piston cavity with closed valves (9 and 13). Meanwhile, the above-piston cavity with a closed valve (8) and an open valve (12) communicates through the pneumatic engine (15) with the receiver (11). The air, which overcomes the resistance of the pneumatic engine (15) and triggers it, flows over due to the resulting pressure drop from the receiver (11) into the above-piston cavity of the pneumocylinder (1).
At the end of the compression stroke (Fig. 2, section a–b), when the deformation rate reaches zero, the signal from the sensor (17) is processed by the control unit (18), which generates a control action to open a valve (9) and close a valve (12). The working fluid flows from the sub-piston cavity of the pneumocylinder (1) due to overpressure in the receiver (11).
At the beginning of the rebound stroke, when the upper base (5) moves away from the lower base (4, Fig. 2, section b–0), a valve (9) closes, and valves (12 and 13) open, enabling communication between the above-piston and sub-piston cavities, which leads to an equalization of air pressures between them.
After the upper base (5) covers half of the full travel distance of the suspension, on the rebound stroke (Fig. 2, section 0–c), the valve (12) closes. The air pressure in the above-piston cavity of the pneumatic cylinder (1) increases due to the lack of communication with the receiver (11) and the sub-piston cavity. With the open valve (13), the piston cavity communicates through the pneumatic engine (15) with the receiver (11). The working fluid, which overcomes the resistance of the pneumatic engine (15) and triggers it, flows from the receiver (11) into the sub-piston cavity of the pneumatic cylinder (1), due to the resulting pressure difference.
At the end of the rebound stroke (Fig. 2, section c–d), when the signal from the sensor (17) is applied to the input of the electronic control unit (18), at zero deformation of the suspension, a valve (8) opens and a valve (13) closes. The working fluid flows into the receiver (11) under the influence of excess pressure in the above-piston cavity of the pneumocylinder (1).
At the beginning of the compression stroke (Fig. 2, section d–0), a valve (8) closes and valves (12 and 13) open. When the upper base (5) reaches half of the full travel distance of the suspension, the above-piston and sub-piston cavities interconnect, and the air pressure within them is equal.
This proposed method for controlling the elastic damping characteristic of the air suspension of a vehicle seat has the following advantages:
- it enables the implementation of the regressive-progressive nature of the changing characteristics;
- it provides a near symmetrical shape of the changing characteristics on the compression and rebound strokes;
- due to the double-acting pneumatic cylinder as the actuating element of the device, there are sections with quasi-zero rigidity;
- absorption of vibrational energy of the sprung object occurs in characteristic sections, which correspond to the ends of the suspension compression and rebound strokes, where the ineffective operation area of the damping device ends;
- the presence of a recuperator which enables the use of the energy of the vibrations;
- the pneumatic drive of the recuperator creates its own resistance, and does not contribute to the movement of the sprung body in the ineffective operation areas of the damping device;
- the drive of the recuperator, with a linear loading characteristic, increases the frequency of the external kinematic disturbance and starts up faster and operates more stably, which reduces resistance to the cyclic overflow of the working fluid from one cavity to another, and thereby increases the vibrational protective properties of the suspension, especially in the resonant vibrational zones;
- this method does not require an unregulated hydraulic shock absorber in the seat suspension structure;
- the speed performance of a device using this method is provided by an electronic control system.
Conclusions (findings)
- An analysis of methods for controlling the characteristics of the air suspension of a vehicle seat was performed, where 10 methods for forming elastic damping characteristics were considered, and the advantages and disadvantages of each method were analyzed.
- A technical solution was proposed for the air suspension of a seat with a controlled exchange of the working fluid during compression and rebound strokes, and with partial recuperation of vibrational energy, which improved the vibration-protective properties in a wide range of operations.
About the authors
M. V. Lyashenko
Volgograd State Technical University
Email: ts@vstu.ru
Dsc in Engineering
Russian Federation, VolgogradV. V. Shekhovtsov
Volgograd State Technical University
Email: ts@vstu.ru
Dsc in Engineering
Russian Federation, VolgogradP. V. Potapov
Volgograd State Technical University
Email: ts@vstu.ru
PhD in Engineering
Russian Federation, VolgogradA. I. Iskaliyev
Volgograd State Technical University
Author for correspondence.
Email: asamat-iskaliev@mail.ru
Russian Federation, Volgograd
References
- Pnevmopodveska siden’ya: udobstvo i komfort. 2017. URL: http://ru.megasos.com/wiki/pnevmopodveska-sideniya-udobstvo-i-komfort
- Kochetov O.S. Research of nonlinear throttle devices for vibration isolation systems. Nauchnyy al’manakh. Tekhnicheskiye nauki. 2016. No 2 (16), pp. 357−361 (In Russ.).
- Pilipenko V.V., Pilipenko O.V., Zapol’skiy L.G. Pneumatic vibration protection systems with quasi-zero stiffness. Tekhnicheskaya mekhanika. 2008. No 2, pp. 17−25 (In Russ.).
- Pat. 8864145 B2 Soyedinеnnyye Shtaty Ameriki, MPK B 60 G 17/02, B 60 N 2/52, B 60 N 2/50. Device and Method for Suspension of a Vehicle Seat by Means of Additional Volumes / Erwin Haller; zayavitel’ i patentoobladatel’ Grammer AG. No 12/720527; zayav. 09.03.10; opubl. 21.10.14.
- Grammer AG. Produktwelten. Commercial Vehicles. Landmaschinen. 2018. URL: https://www.grammer.com/produktwelten/commercial-vehicles/landmaschinen.html.
- Veselov G.E., Sinitsyn A.S. Synthesis of an adaptive synergistic law of control of the active system of damping of the seats of the operators of earthmoving machines. Izvestiya YUFU. Tekhnicheskiye nauki. 2017. No 3 (188), pp. 97−110 (In Russ.).
- Maciejewski I. Control system design of active seat suspensions // Journal of Sound and Vibration. 2012. Vol. 331. P. 1291−1309.
- Pat. 2363598 Rossiyskaya Federatsiya, MPK B 60 N 2/52. Aktivnaya podveska siden’ya transportnogo sredstva [Active vehicle seat suspension] O.I. Polivayev, A.YU. Yushin, O.M. Kostikov, YE.N. Rodin; zayavitel’ i patentoobladatel’ FGOU VPO «Voronezhskiy gosudarstvennyy agrarnyy universitet imeni K.D. GlinkI». No 2008118046/11; zayavl. 05.05.08; opubl. 10.08.09, Byul. No 22.
- Bose Ride. 2019. URL: https://www.bose.com.
- Sears Seating. Innovatsii. Sistema snizheniya vibratsiy VRS®. 2008. URL: http://www.searsseating.net/russian/innovation4.htm.
- Amel’chenko N.P. Uluchsheniye vibrozashchitnykh svoystv podveski siden’ya voditelya kolesnogo traktora: avtoref. dis. … kand. tekhn. nauk [Improving the vibration protection properties of the suspension of the driver’s seat of a wheeled tractor: Abstract to Dissertation for Degree of PhD in Engineering]. Mogilev, 2008. 20 p.
- Gal’yanov I.V., Fominova O.V. Vibration protection systems with intermittent damping. Bezopasnost’ zhiznedeyatel’nosti. 2006. No 4, pp. 2−8 (In Russ.).
- Bostrom Seating. Products. Suspensions. 2018. URL: https://www.bostromseating.com/en-us/products/suspensions.
- Novikov V.V., Ryabov I.M., Chernyshov K.V. Vibrozashchitnyye svoystva podvesok avtotransportnykh sredstv [Vibration-protective properties of vehicle suspensions]: monografiya; VolGGTU. Volgograd: RPK «PolitekhniK» Publ., 2009. 339 p.
- Pat. 2726479 Rossiyskaya Federatsiya, MPK B 60 N 2/52. Sposob upravleniya uprugodempfiruyushchey kharakteristikoy podveski siden’ya transportnogo sredstva [Method for controlling the elastic damping characteristic of the vehicle seat suspension] M.V. Lyashenko, V.V. Shekhovtsov, V.V. Kosenko, P.V. Potapov, A.I. Iskaliyev, A.A. Shvedunenko. Zayavitel’ i patentoobladatel’ FGBOU VO «Volgogradskiy gosudarstvennyy tekhnicheskiy universiteT» (VolGGTU). No 2019103478; zayavl. 07.02.19; opubl. 14.07.20, Byul. No 20.
Supplementary files




