Formation of the dynamic system of the test bench for transmissions at the design stage
- Authors: Godzhayev Z.A.1, Shekhovtsov V.V.2, Lyashenko M.V.2, Merlyak V.K.2, Filippov N.V.2
-
Affiliations:
- Federal Agroengineering Center VIM
- Volgograd State Technical University
- Issue: Vol 88, No 4 (2021)
- Pages: 22-32
- Section: Articles
- Submitted: 08.11.2021
- Published: 15.08.2021
- URL: https://journals.eco-vector.com/0321-4443/article/view/87320
- DOI: https://doi.org/10.31992/0321-4443-2021-4-22-32
- ID: 87320
Cite item
Full Text
Abstract
The problem of the discrepancy between the dynamic properties of the transmission on the test bench and the transmission of production vehicle was analyzed. When the loads of a dynamic nature are reproduced on the test bench, in a number of cases, after tests, there are obtained the results that do not correspond to the results of its operation. Usually the composition and scheme of the power flow transmission, as well as the elastic-inertial parameters of the elements of the mentioned transmissions, differ significantly. The test bench for transmissions usually does not include the chassis of vehicle, suspension and a number of other components and assemblies. The test bench is also usually driven by an electric machine rather than an internal combustion engine. During operation the dynamic loading of the vehicle's transmission is influenced by the joint work of each of its units, which has a direct or indirect effect on the passage of the power flow through the transmission. In the mode of variable loads of bench tests, this loading is influenced by the joint operation of the tested transmission with the transmission units of the test bench, which have different dynamic characteristics.
The authors proposed the method, which allows at the design stage to form a set of dynamic parameters of the stand elements in such a way that the dynamic properties of the stand transmission correspond to the dynamic properties of the transmission of a production vehicle. There was offered a method for converging the dynamic loading of transmission on the test bench and as part of a production vehicle due to the purposeful formation at the design stage of the intrinsic frequency characteristics of the test bench transmission so that they correspond to the maximum extent to the characteristics of the vehicle transmission. The varying of the values of the inertial masses and elastic connections of the transmission elements of the test benches, the spectra of their natural frequencies are formed in such a way that in shaft line on modes, when the main part of fatigue damage accumulates, a picture of torsional vibrations is similar to those observed in the transmission of a production vehicle.
Full Text
Введение
С каждым годом увеличивается количество и разнообразие создаваемых во всем мире новых технических объектов, в том числе наземных тяговых и транспортных средств. Конкуренция на рынке вынуждает производителей постоянно сокращать сроки разработки и подготовки производства машин, поэтому качество части принимаемых в сжатые сроки конструктивных решений может оказаться неудовлетворительным. Работоспособность и качественные показатели новых машин проверяют на основе испытаний после сборки опытных образцов или выпуска опытной партии машин или узлов. При этом испытания могут быть эксплуатационными или стендовыми [1–4].
Наиболее достоверную информацию по этим вопросам можно получить на основе эксплуатационных испытаний, когда машина или узел подвергается нагрузкам, характерным для условий ее работы в эксплуатации. Однако такие испытания обладают рядом недостатков. Во-первых, они длительные, а создателям новой техники информация о качестве нового узла нужна как можно быстрее. Во-вторых, испытания дорогие, так как для их проведения нужны средства на оплату труда коллектива испытательной бригады, на топливо, на износ самого транспортного средства, на аренду полигона и т.д. В-третьих, возможность проведения таких испытаний может зависеть от погодных условий – осадки, мороз, жара, сильный ветер могут помешать их проведению. В-четвертых, в полевых условиях для анализа работы узлов используется переносная аппаратура, которая обычно обладает меньшими точностью и другими характеристиками по сравнению со стационарной. Поэтому в большинстве случаев качество новых узлов и агрегатов проверяется в результате испытаний на стендах.
Стенды для испытаний узлов и агрегатов транспортных средств подразделяются на исследовательские, на которых проводятся кратковременные испытания с целью определения некоторых интересующих конструкторов параметров узлов или анализа их работоспособности, и ресурсные, на которых проводят длительные испытания для определения ресурсных показателей узла или машины в целом.
Стенды для ресурсных испытаний, в свою очередь, подразделяются на стенды, в которых узел испытывается в режиме постоянного нагружения, и на стенды, воспроизводящие на испытуемом объекте динамические нагрузочные режимы. В зависимости от этого используются разные нагружающие устройства.
Стенды для ресурсных испытаний могут работать по принципу открытого либо замкнутого силового контура. При работе с открытым контуром вся энергия приводного двигателя поглощается нагружающим устройством, в качестве которого обычно используется тот или иной тормоз. При работе с замкнутым контуром приводной двигатель компенсирует только энергию, затрачиваемую на трение в силовой цепи стенда, а испытуемый объект нагружается крутящим моментом, циркулирующим в замкнутом силовом контуре. Таким образом, этот способ испытаний является гораздо более экономичным.
В большинстве случаев ресурсные показатели транспортного средства в определяющей степени зависят от ресурсных показателей трансмиссий, в которые входят нагруженные узлы, участвующие в передаче силового потока от двигателя к ходовой системе. Чтобы результаты испытаний были достоверными, режимы испытаний должны соответствовать режимам эксплуатационной нагруженности трансмиссий. Однако в общем случае динамические характеристики трансмиссий тягово-транспортных средств и стендов существенно различны [5]. Существенно разными обычно бывают их состав и схема передачи силового потока, а также упруго-инерционные параметры входящих в их состав элементов. Так, в состав стендов для испытания трансмиссий обычно не включают ходовую систему машины, подвеску и ряд других узлов и агрегатов; привод испытательного стенда также обычно осуществляется электрической машиной, а не двигателем внутреннего сгорания [6]. В эксплуатации на динамическую нагруженность трансмиссии машины оказывает влияние совместная работа каждого из ее узлов, имеющего прямое или косвенное влияние на прохождение силового потока через трансмиссию [7]. При стендовых же испытаниях в режиме переменных нагрузок на эту нагруженность оказывает влияние совместная работа испытуемой трансмиссии с узлами стенда, имеющими иные динамические характеристики [5]. Вследствие этого результаты испытаний в ряде случаев оказываются не отвечающими результатам эксплуатации.
На динамическую нагруженность трансмиссии в эксплуатации и при стендовых испытаниях существенное влияние оказывают крутильные колебания в валопроводе, приводящие в эксплуатации к постоянному нарушению законов движения деталей [7], а при испытаниях – к искажению режима испытаний. Характер крутильных колебаний [8] в трансмиссиях машины и стенда обычно бывает значительно разным вследствие отмеченной разности динамических характеристик их составных элементов. Эта разность особенно велика, когда частота изменения воспроизводимой на стенде нагрузки близка к одной из собственных частот трансмиссии стенда [9].
Стенды с замкнутым силовым контуром используются чаще всего для ресурсных испытаний трансмиссий. При этом чем чаще и резче изменяется во время испытаний нагрузка отдельных элементов валопровода, тем большее влияние на результаты испытаний имеет упомянутое различие динамических характеристик трансмиссий стенда и реальной машины [10].
В связи с этим необходимо на стадии проектирования формировать совокупность динамических параметров элементов трансмиссии стенда таким образом, чтобы ее динамические свойства соответствовали динамическим свойствам трансмиссии реальной машины.
Цель исследований
Разработка методики формирования на этапе проектирования совокупности динамических параметров элементов испытательного стенда с целью сближения динамических свойств его силовой передачи со свойствами динамической системы силовой передачи реальной машины и повышения за счет этого достоверности результатов стендовых испытаний.
Материалы и методы
Одним из способов сближения динамической нагруженности трансмиссий на стенде и в составе реальной машины является целенаправленное формирование на этапе проектирования собственных частотных характеристик трансмиссии стенда таким образом, чтобы они в максимальной степени соответствовали характеристикам трансмиссии машины.
Амплитуды крутильных колебаний масс трансмиссии вдали от резонанса обычно незначительны и не оказывают заметного влияния на нагруженность деталей [8, 9]. Наибольшая нагруженность имеет место на резонансных и околорезонансных режимах, на которых накапливается основная часть усталостных повреждений деталей [10]. Следовательно, для сближения условий динамической нагруженности деталей трансмиссии в машине и на стенде необходимо, чтобы частоты резонансных колебаний масс трансмиссий стендов и реальных машин совпадали или были близки, то есть чтобы собственные частотные спектры трансмиссий стендов включали в себя основные частоты из спектров трансмиссий машин [11]. Для этого за счет варьирования величин инерционных масс и упругих связей элементов трансмиссий стендов необходимо сформировать спектры их собственных частот таким образом, чтобы в их валопроводах на режимах, на которых накапливается основная часть усталостных повреждений, формировалась сходная с наблюдаемой в трансмиссии реальной машины картина крутильных колебаний.
Предложенная авторами методика формирования собственных частотных характеристик трансмиссии стенда, позволяющая сближать собственные частотные свойства трансмиссий испытательного стенда и реальной машины, предусматривает следующие этапы [11].
- Определение возможностей получения собственных частот трансмиссии машины в спектре собственных частот стенда за счет изменения упруго-инерционных параметров его элементов и их сочетаний.
- Исследование влияния параметров каждого из элементов трансмиссии стенда на изменение собственных частот.
- Выбор элементов силовой передачи стенда, изменение упруго-инерционных параметров которых конструктивно наименее сложно.
- Выполнение расчетных исследований и определение на их основе значений упруго-инерционных параметров изменяемых элементов стенда, при которых возможно получение в его спектре заданных собственных частот силовой передачи машины.
Результаты и обсуждение
В соответствии с методикой выполнено сближение собственных частотных свойств трансмиссий трактора ДТ-175С «Волгарь» и разработанного в ВолгГТУ стенда с замыканием силового контура гидрообъемными трансмиссиями [6]. Общий вид стенда показан на рис. 1, гидрокинематическая схема – на рис. 2.
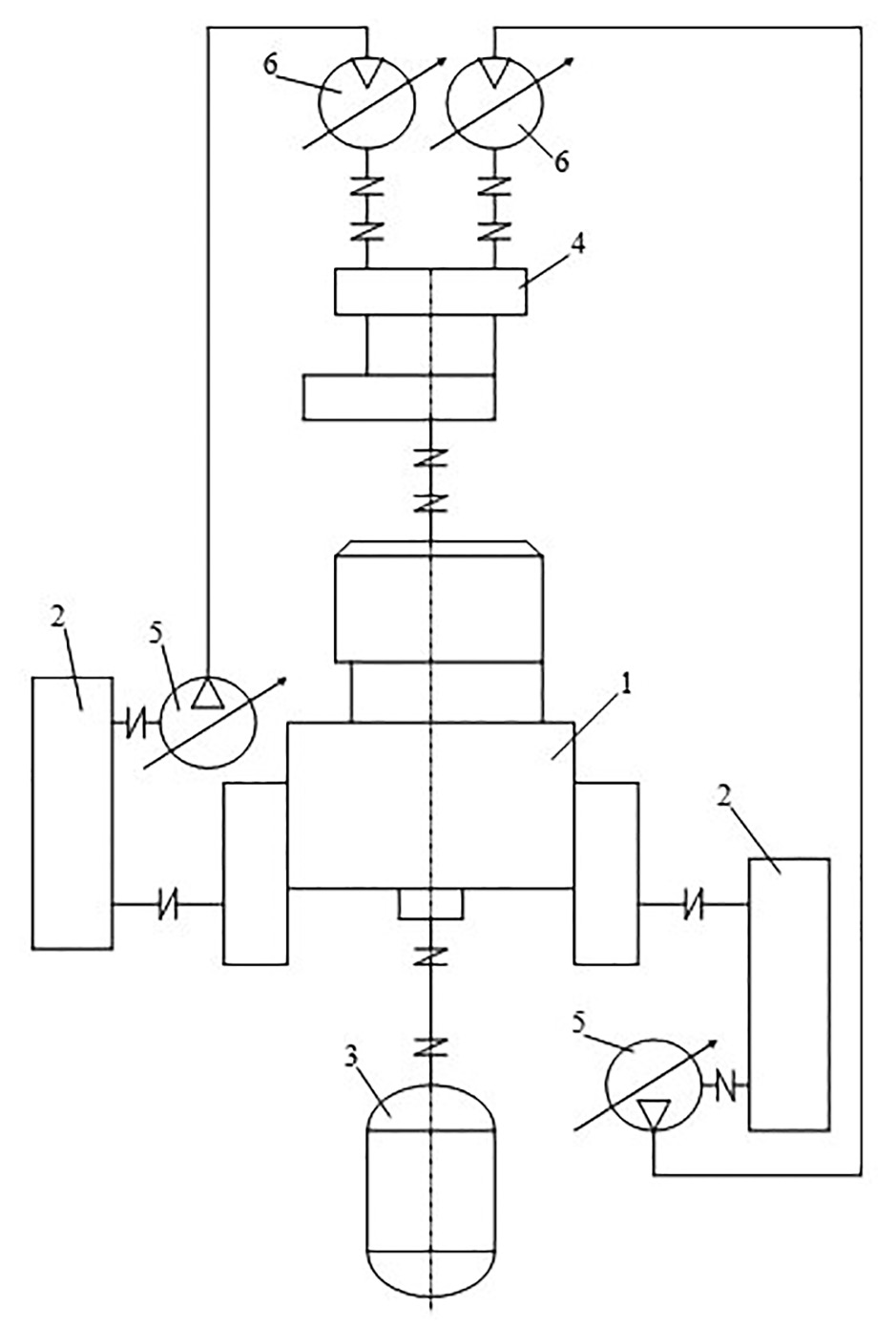
Рис. 1. Общий вид стенда с гидрозамкнутым силовым контуром
Рис. 2. Гидрокинематическая схема стенда: 1 – испытуемая трансмиссия с гидротрансформатором; 2 – согласующий редуктор; 3 – приводная балансирная машина; 4 – раздаточная коробка; 5 – гидронасос системы нагружения; 6 – гидромотор системы нагружения
Силовой поток по каждому борту стенда замыкается регулируемыми гидрообъемными передачами, включающими в себя соединенные с конечными передачами через согласующие редукторы гидронасосы, напорные и сливные магистрали которых сообщены с гидромоторами, связанными с входным валом испытуемой трансмиссии через раздаточную коробку. Привод стенда осуществляется балансирной электрической машиной через вал отбора мощности. Режим переменного нагружения в стенде реализуется за счет подъема и сброса давления в напорных магистралях гидропередач при помощи специальных гидропульсаторов. За счет малой инерционности рабочих органов пульсаторов возможна реализация процессов нагружения с высокими частотами.
Начальная и редуцированная динамические модели трансмиссии стенда приведены на рис. 3, трактора ДТ-175С – на рис. 4. Полная модель трансмиссии трактора включает в себя 33 сосредоточенные массы, редуцированная – 11, соответственно модели стенда – 63 и 14 масс. В таблице 1 приведены значения моментов инерции и жесткости связей масс полной и редуцированной моделей трансмиссии стенда, в таблице 2 – полной и редуцированной моделей трансмиссии трактора [7].
Рис. 3. Динамические модели силовой передачи стенда: а – начальная; б – редуцированная
Рис. 4. Динамические модели силовой передачи трактора: а – начальная; б – редуцированная
Таблица 1
Моменты инерции и жесткость связей масс стенда
Table 1. Moments of inertia and stiffness of the test bench masses
Номер массы редуцируемой модели | Узел стенда с ГЗСК | Номер массы начальной модели |
1 2 3 4 5 6 7 8 9 10 11 12 13 14 | Электродвигатель привода стенда Карданный вал привода стенда Вал отбора мощности Первичный вал коробки передач Турбинное колесо ГТКМ Вал заднего хода коробки передач Дополнительный вал коробки передач Вторичный вал коробки передач Планетарный механизм поворота Конечная передача Согласующий редуктор Гидросистема замыкания контура Карданный вал, раздаточная коробка Насосное колесо ГТКМ | 1 2 3–10 11–13 14–16 17–21 22–25 26–31 32–34 35–39 40–45 46–49 50–62 63 |
Таблица 2
Моменты инерции и жесткость связей масс трактора
Table 2. Moments of inertia and stiffness of tractor mass couplings
Номер массы редуцируемой модели | Узел трактора ДТ-175С | Номер массы начальной модели |
1 2 3 4 5 6 7 8 9 10 11 | Коленвал двигателя Маховик с муфтой сцепления Насосное колесо ГТКМ Турбинное колесо ГТКМ Первичный вал коробки передач Вал заднего хода коробки передач Дополнительный вал коробки передач Вторичный вал коробки передач Планетарный механизм поворота Конечная передача Вращающиеся массы ходовой системы и половина поступательно движущейся массы трактора | 1 2 3 4–6 7–10 11–14 15–18 19–24 25–27 28–32 33 |
На рис. 5 представлен полученный расчетным путем при помощи созданного в ВолгГТУ программного комплекса DASP [11] спектр собственных частот трансмиссии трактора на первой передаче (ширина околорезонансной зоны для каждой собственной частоты принята равной 5 % от ее значения) и спектр собственных частот трансмиссии стенда с первоначальными и с измененными значениями параметров. Цифрой 1 обозначен спектр трансмиссии стенда до изменения параметров, цифрой 2 – спектр трансмиссии трактора, цифрой 3 – спектр трансмиссии стенда после изменения.
Рис. 5. Собственные частотные спектры трансмиссий стенда и трактора
Как видно из рис. 5, пять собственных частот трансмиссий стенда и трактора соответствуют друг другу, пять – не соответствуют. В собственном частотном спектре трансмиссии стенда необходимо получить частоты 11,6, 13,7, 205,1 и 302,5 Гц, присутствующие в спектре частот трансмиссии трактора.
Частоты собственного спектра трансмиссии определяются совокупностью величин моментов инерции масс и жесткости связей, а также порядком соединения масс. Трансмиссия тягово-транспортной машины включает в себя обычно набор участвующих в передаче крутящего момента стандартных деталей – зубчатых колес, подшипников, валов, фрикционных элементов. Значительно уменьшать массу отдельных деталей (если это требуется для изменения собственной частоты) обычно невозможно из соображений прочности, значительно увеличивать – затруднительно и неэкономично. Большую возможность влияния на собственные частоты проектировщик имеет за счет оперирования жесткостью связей.
Часто в трансмиссии имеется всего несколько элементов, динамическими параметрами которых можно оперировать, и то в ограниченных пределах, а параметры остальных элементов изменить невозможно.
В соответствии с описанной методикой и при помощи программ пакета DASP [11] выполнено исследование возможностей получения в спектре трансмиссии стенда необходимых значений собственных частот. Как показали результаты исследования, далеко не каждое изменение моментов инерции масс и жесткости связей (или их сочетаний) может привести к получению в спектре трансмиссии стенда заданной собственной частоты.
Но при получении в спектре одной из заданных собственных частот изменяются упруго-инерционные параметры элементов, что влечет за собой изменение других собственных частот. Поэтому во время сближения собственных частотных свойств трансмиссий стенда и машины необходимо определить влияние на собственные частоты параметров тех элементов, которые конструктивно возможно изменить и, целенаправленно изменяя их значения, методом итераций добиться получения в спектре всех заданных значений собственных частот.
В результате расчета получается, что для большинства сочетаний параметров изменяемые момент инерции массы или жесткость связи для получения заданной собственной частоты должны принять отрицательное значение, и, следовательно, таким изменением параметров данная собственная частота не может быть получена [11]. Для примера в таблице 3 приведены различные варианты сочетания моментов инерции масс и жесткости связей, за счет изменения которых определялась возможность получения в собственном частотном спектре трансмиссии стенда частоты 11,6 Гц.
Таблица 3
Определение возможности получения в спектре трансмиссии стенда частоты 11,6 Гц
Table 3. Determination of the possibility of obtaining a frequency of 11,6 Hz in the transmission spectrum of the test bench
Номер варианта | Изменяемые динамические параметры | Результат | |||||||||||||
I1 | I2 | I3 | I12 | I13 | I14 | C1 | C2 | C10 | C11 | C12 | C13 | Отриц. момент инерции | Отриц. жесткость | Получ. возможно | |
1 | + | + | |||||||||||||
2 | + | + | |||||||||||||
3 | + | + | |||||||||||||
4 | + | + | |||||||||||||
5 | + | + | |||||||||||||
6 | + | + | |||||||||||||
7 | + | + | + | ||||||||||||
8 | + | + | |||||||||||||
9 | + | + | |||||||||||||
10 | + | ||||||||||||||
11 | + | + | |||||||||||||
12 | + | + | |||||||||||||
13 | + | + | + | ||||||||||||
14 | + | + | + | ||||||||||||
15 | + | + | + | ||||||||||||
16 | + | + | + | ||||||||||||
17 | + | + | + | ||||||||||||
18 | + | + | + | + | |||||||||||
19 | + | + | + | ||||||||||||
20 | + | + | + | ||||||||||||
21 | + | + | |||||||||||||
22 | + | + | + | ||||||||||||
23 | + | + | + | ||||||||||||
24 | + | + | + | ||||||||||||
25 | + | + | + | ||||||||||||
26 | + | + | + | ||||||||||||
27 | + | + | + | ||||||||||||
Но в пределах одного варианта сочетания параметров возможно также несколько их взаимосвязанных изменений (например, уменьшение момента инерции массы с одновременным уменьшением жесткости связи) при условии сохранения заданной собственной частоты. Так, например, при рассмотрении варианта 23 (табл. 3) в таблице 4 показана возможность получения собственной частоты 14,2 Гц одновременным изменением момента инерции массы I2 и жесткости связи C1; при этом получение такой частоты возможно в 13 случаях сочетания различных величин этих параметров [7].
Таблица 4
Варианты значений C1 и I2 для получения собственной частоты 14,2 Гц
Table 4. Options for C1 and I2 values for a natural frequency of 14,2 Hz
Номер варианта | Величины изменяемых динамических параметров | Изменяющиеся собственные частоты, Гц | ||||
I2, кг⋅м2 | C1, Н⋅м/рад | 1 | 2 | 3 | 4 | |
23 | 12,3800 3,7086 2,1199 1,4525 1,0852 1,0533 0,8528 0,6924 0,5635 0,4334 0,3545 0,2196 0,1490 | 30 966 18 319 13 007 10 083 8 232 8 062 6 956 6 022 5 238 4 413 3 895 2 980 2 485 | 9,0 8,9 8,8 8,6 8,5 8,4 8,3 8,2 8,0 7,8 7,7 7,2 6,9 | 14,2 14,1 14,1 14,1 14,1 14,1 14,3 14,1 14,2 14,1 14,1 14,1 14,2 | 40,5 41,8 43,2 44,5 45,9 46,1 47,5 48,7 50,3 52,6 54,6 60,0 64,9 | 413,9 416,4 419,1 422,1 425,3 425,7 429,5 432,5 437,3 444,8 452,0 475,7 504,3 |
Таблицы, подобные таблицам 3 и 4, после выполнения расчетов составляются для каждой собственной частоты, которую следует иметь в собственном спектре трансмиссии стенда. При этом возможно рассмотрение всех вариантов сочетаний изменяемых параметров и выбор оптимального с конструктивной точки зрения.
Для облегчения этой задачи комплекс DASP [11] и созданные для этой цели графические комплексы [12] обеспечивают возможность выполнить исследование влияния каждого из изменяемых параметров на собственные частоты модели. На рис. 6 для примера показано изменение собственных частот при изменении момента инерции первой массы I1 и жесткости ее связи С1. Как видно из графиков, изменение величины момента инерции масс данной трансмиссии оказывает заметное влияние на собственные частоты в диапазоне от 0 до 20 кг⋅м2, дальнейшее увеличение инерционной массы практически не сказывается на собственных частотах. Изменение жесткости упругих связей оказывает заметное влияние на собственные частоты в диапазоне от 0 до 107 Н⋅м/рад, дальнейшее увеличение жесткости практически мало влияет на собственные частоты.
Рис. 6. Изменение собственных частот при изменении момента инерции первой массы I1 и жесткости ее связи С1
В соответствии с методикой выполнено исследование влияния параметров каждого из элементов трансмиссии стенда на изменение частот спектра и построены графики, характеризующие влияние изменения моментов инерции масс I1, I2, I3, I12, I13, I14 и жесткости связей С1, С2, С10, С11, С12, С13 на собственные частоты.
Руководствуясь данными графических комплексов [12] и таблиц, подобных таблицам 3 и 4, и сопоставляя их с характером изменения собственных частот в зависимости от каждого варьируемого параметра по графикам, подобным изображенным на рис. 6, подбирали оптимальные значения изменяемых параметров остальных элементов трансмиссии стенда для максимального сближения частотных спектров трансмиссий трактора и стенда.
Найденные таким образом значения изменяемых параметров приведены в таблице 5.
Таблица 5
Значения изменяемых параметров элементов стенда
Table 5. The values of the variable parameters of the test bench elements
Динамические параметры элементов стенда | До изменения | После изменения |
Жесткость связей, Н⋅м/рад | ||
C1 C2 C11 C12 C13 | 100000 523773 4220 3784 17242 | 276000 1000000 700000 860000 3600 |
Моменты инерции масс, кг⋅м2 | ||
I12 | 0,158 | 3,6 |
В таблице 6 приведены значения собственных частот трансмиссий трактора и стенда до и после изменения параметров, когда частотный спектр трансмиссии стенда уже включает в себя все искомые собственные частоты трансмиссии трактора.
Таблица 6
Собственные частоты трансмиссий до и после изменения параметров
Table 6. Natural frequencies of transmissions before and after changing parameters
Номер собственной частоты | Собственные частоты, Гц | ||
Трактор ДТ-175С | Испытательный стенд с ГЗСК | ||
До изменения параметров | После изменения параметров | ||
1 2 3 4 5 6 7 8 9 10 11 12 13 14 | 1,0 11,6 13,7 − 71,8 205,1 − 236,3 302,5 − 649,1 − 1080,8 3060,5 | 1,1 8,7 28,4 33,3 38,7 56,6 72,9 236,2 247,3 258,2 611,0 649,1 1080,8 − | 0,8 11,5 13,8 48,2 71,8 205,0 211,8 236,3 302,5 608,2 649,1 791,0 1080,8 − |
Присутствие в спектре трансмиссии стенда собственных частот, отсутствующих в спектре трактора, обусловлено различием динамических моделей. Избежать этого различия практически невозможно. Сравнение спектров всегда может подсказать испытателю, на каких скоростных режимах (соответствующих резонансному режиму на одной из несвойственных трансмиссии трактора собственных частот) не следует производить испытаний или обеспечить в рабочем диапазоне частот вращения прохождение этой частоты с максимальной скоростью при разгоне или торможении [5].
Достоинством метода является то, что он позволяет добиваться изменения собственного спектра частот трансмиссии за счет изменения не одного параметра, а нескольких, при этом часто возможно получение частоты за счет незначительных изменений параметров, что удобно с конструкторской точки зрения. Это позволяет рассмотреть множество вариантов сочетания изменяемых параметров и выбрать среди них наиболее удобный для реализации на практике [11].
Выводы
Предложен метод повышения степени идентичности динамической нагруженности трансмиссий тягово-транспортного средства и испытательного стенда при воспроизведении на нем переменных нагрузок. Метод позволяет на стадии проектирования стенда целенаправленно сформировать спектр собственных частот его трансмиссии таким образом, чтобы включить в его состав основные собственные частоты трансмиссии тягово-транспортного средства. При этом наиболее опасные с точки зрения прочности и долговечности деталей резонансные режимы в трансмиссиях стенда и тягово-транспортного средства имеют место на тех же самых частотах, что повышает достоверность испытаний. Для примера при помощи метода определено необходимое изменение упруго-инерционных параметров элементов трансмиссии стенда с гидрозамкнутым силовым контуром, при котором в частотный спектр его трансмиссии входят основные собственные частоты трансмиссии трактора ДТ-175С.
About the authors
Z. A. Godzhayev
Federal Agroengineering Center VIM
Author for correspondence.
Email: fic51@mail.ru
Corresponding member of the Russian Academy of Sciences, Dsc in Engineering
Russian Federation, MoscowV. V. Shekhovtsov
Volgograd State Technical University
Email: fic51@mail.ru
Dsc in Engineering
Russian Federation, VolgogradM. V. Lyashenko
Volgograd State Technical University
Email: fic51@mail.ru
Dsc in Engineering
Russian Federation, VolgogradV. K. Merlyak
Volgograd State Technical University
Email: fic51@mail.ru
Russian Federation, Volgograd
N. V. Filippov
Volgograd State Technical University
Email: fic51@mail.ru
Russian Federation, Volgograd
References
- Shekhovtsov V.V., Khodes I.V., Shevchuk V.P., Sokolov-Dobrev N.S., Shekhovtsov K.V., Klement’yev YE.V. Bench equipment for testing tractor power transmissions. Sovremenn·yye naukoyеmkiye tekhnologii. 2013. No 1, pp. 36−40 (in Russ.).
- Godzhayev Z.A., Pobedin A.V., Lyashenko M.V., Shekhovtsov K.V. Bench equipment for testing vibration isolators of a tractor cabin. Traktory i sel’khozmashiny. 2012. No 3, pp. 43−48 (in Russ.).
- Pobedin A.V., Shekhovtsov V.V., Lyashenko M.V., Sokolov-Dobrev N.S., Shekhovtsov K.V., Godzhayev Z.A. Prospects for the use of dynamic vibration dampers in the suspensions of tractor cabins. Traktory i sel’khozmashiny. 2014. No 11, pp. 16−21 (in Russ.).
- Kalmykov A.V., Shekhovtsov V.V., Lyashenko M.V., Sokolov-Dobrev N.S., Godzhayev Z.A. Prospects for the use of an elastic reactive link in the power transmission of a tractor. Traktory i sel’khozmashiny. 2014. No 12, pp. 20−24 (in Russ.).
- Shekhovtsov V.V. Control of dynamic properties of power transmission test benches. Traktory i sel’skokhozyaystvenn·yye mashiny. 1997. No 11, pp. 32−35 (in Russ.).
- Khodes I.V., Shekhovtsov V.V., Shevchuk V.P. Bench equipment for testing tractor transmissions. Traktory i sel’skokhozyaystvenn·yye mashiny. 1988. No 7, pp. 10−13 (in Russ.).
- Shekhovtsov V.V., Lyashenko M.V. Optimizing the dynamic loading of the power train of a crawler tractor. Tekhnika mashinostroyeniya. 2005. No 1, pp. 65−73 (in Russ.).
- Shekhovtsov V.V., Shevchuk V.P., Zlenko S.V., Dolgov I.A., Kosenko V.V., Kulikov A.O. Propagation of torsional vibrations in the shaft line of the power transmission of the tractor VT-100. Traktory i sel’skokhozyaystvenn·yye mashiny. 2002. No 8, pp. 10−12 (in Russ.).
- Shekhovtsov V.V., Shevchuk V.P., Zlenko S.V., Dolgov I.A., Kosenko V.V., Kulikov A.O. Investigation of resonant modes of the power transmission of the VT-100 tractor. Traktory i sel’skokhozyaystvenn·yye mashiny. 2002. No 7, pp. 11−13 (in Russ.).
- Tesker YE.I., Shekhovtsov V.V., Zlenko S.V., Kumskov D.I. Investigation of dynamic processes in the power transmission of a tracked vehicle // Dynamika strojovych agregatov [Dynamics of Machine Aggregates: proc. of 4th int. conf. (September 21–23, 1998)] / Slovak Univ. of Technology. – Gabcikovo (Slovak Republic), 1998. pp. 151–154 (in Russ.).
- Shekhovtsov V.V. Analiz i sintez dinamicheskikh kharakteristik avtotraktornykh silovykh peredach i sredstv dlya ikh ispytaniya [Analysis and synthesis of dynamic characteristics of automotive power transmissions and means for their testing]: monografiya. VolGGTU. Volgograd: RPK «PolitekhniK» Publ., 2004. 224 p.
- Shekhovtsov V.V. Reference graphic complexes for the formation of the natural frequency spectrum of a power transmission. Spravochnik. Inzhenernyy zhurnal. 1998. No 11, pp. 59−64 (in Russ.).
Supplementary files









