Innovative developments on the use of hydrogen in transport internal combustion engines and power plants
- Authors: Shabanov A.V.1, Dunin A.Y.2, Vanin V.K.1
-
Affiliations:
- Research Center for Testing and Updating of Automotive Equipment of the Central Scientific and Research Institute of Automobiles and Automotive Engines “NAMI”
- Moscow Automobile and Road Construction State Technical University (MADI)
- Issue: Vol 17, No 2 (2023)
- Pages: 115-126
- Section: Heat engines
- URL: https://journals.eco-vector.com/2074-0530/article/view/430189
- DOI: https://doi.org/10.17816/2074-0530-430189
- ID: 430189
Cite item
Abstract
BACKGROUND: Innovative technologies and design solutions aimed at using hydrogen in internal combustion engines and hydrogen power plants are reviewed in the paper. The advantages of hydrogen fuel are shown and the main problems that Western automakers face and which determine the ways to solve problems in road transport are identified. In this regard, the method of using hydrogen energy in internal combustion engines and hydrogen power plants becomes a decisive factor.
AIMS: Search for a reasonable and effective method of using hydrogen in transport.
METHODS: The technologies of hydrogen production with the electrolysis method and on-board generation of hydrogen using hydrogen-containing components are considered. It is proposed to use ammonia as a hydrogen carrier reagent for operation in dual-fuel diesel internal combustion engines.
RESULTS: It is noted that ammonia, with a high level of hydrogen content in the molecule, is relatively safe, has a low cost and a significant volume of production. It is easier to store and transport compared to hydrogen. For internal combustion engines operating on hydrocarbon fuel, the use of ammonia and hydrogen, its derivative product, is attractive due to the need to remove highly toxic nitrogen oxides containing in the exhaust gases of diesel internal combustion engines.
One of the main problems of creating an environmentally friendly diesel engine associated with reducing the NOx content to an environmentally safe level is considered. A positive factor of using ammonia is the on-board production of hydrogen in the thermal reactor, as well as the possibility of organizing an effective process of neutralizing nitrogen oxides in a diesel engine.
CONCLUSIONS: The use of ammonia to generate hydrogen allows the diesel engine to implement the process of selective reduction of nitrogen oxides when ammonia is injected into the combustion chamber at the exhaust stroke. This method will significantly increase the efficiency of NOx neutralization in a diesel internal combustion engine due to the possibility of temperature regulation of the NOx neutralization reaction directly in the cylinder and in the exhaust system of the internal combustion engine.
Full Text
ВВЕДЕНИЕ
В настоящее время в условиях мирового топливноэнергетического кризиса становится актуальна задача поиска инновационных конструкторских решений и развития новых технологий для достижения высоких показателей по энергоэффективности и низким выбросам вредных веществ в ОГ ДВС. Одним из развивающихся направлений по решению проблемы топливно-энергетического кризиса является применение водорода в ДВС и силовых водородных установках (СВУ) для транспортных машин. Водород, как источник энергии на автомобиле может быть применен как реагент в топливных элементах или использоваться в двигателе внутреннего сгорания [1]. Это направление требует всестороннего анализа используемых технологий и конструкторских решений с целью рационального и эффективного применения водорода на транспорте.
Рассматривая в данной статье тему эффективного применения водорода в транспортных средствах, следует сказать о его использовании и в других областях техники, где водородные силовые установки показали свои возможности по энергоэффективности применения.
Силовые водородные установки уже давно успешно используются в космонавтике, авиации и других высокотехнологичных отраслях техники. Отметим наиболее значимые и перспективные из них. В СССР на этапе борьбы за освоение космического пространства были созданы двигатели РД-0120 с криогенными системами хранения водорода для ракетного комплекса «Энергия». Также они применялись на реактивных высокоскоростных отечественных самолетах ТУ-155 и ТУ-156. В продолжении развития этой тематики компания Airbus занимается разработкой самолёта ZeroAvia, производство которого планирует освоить к 2035 году.
Преимуществом водородного топлива для ракетных двигателей по сравнению с другими топливами является хорошие экологические характеристики и обеспечение наибольшего удельного импульса при движении летательных аппаратов. Криогенный жидкий водород и кислород позволяют получить реактивному двигателю огромную тягу. Водородные двигатели ракеты Сатурн-5 позволили выводить на космическую орбиту до 140 тонн груза. Система Спейс Шаттл также использовала в качестве топлива водород. При сгорании одного килограмма водорода выделяется в 3 раза больше тепловой энергии, чем при сгорании аналогичной массы углеводородов нефтяного происхождения, при этом повышается температура и скорость тепловыделения, что значительным образом улучшает термодинамические показатели рабочего процесса силовой установки.
В статье [2], опубликованной авторским коллективом ранее, были проанализированы направления развития водородной энергетики на транспорте, затронуты некоторые важные проблемы и направления применения водорода в силовых установках, рассмотрены разработки по конвертированию дизельного и бензинового ДВС для работы на водороде. Были также отмечены отдельные проблемы автомобилей с топливными элементами, с которыми сталкиваются западные специалисты разработчики СВУ. Отметим главные из них. Это проблемы связаны с большими производственными и эксплуатационными затратами, с недостатком электрических мощностей для производства водорода и безопасностью его применения. Также в последнее время в Европе п оявилась проблема дефицита и увеличение стоимости метана, из которого производят водород и стоимости электричества.
1. Применения водорода как топлива на транспортных средствах
В России в последнее время целенаправленно уделяется внимание новому энергоносителю и изучению разработанных западными фирмами силовых водородных установок. Уже созданы и проходят испытания отечественные транспортные средства с СВУ. На наш взгляд, рассматривая направление по применению водорода в качестве источника энергии на транспорте, необходимо делать выбор на наиболее рациональные решения применительно для особого климата России.
В потоке появляющихся новых разработок СВУ и ДВС следует выявлять перспективные конструктивные решения, наиболее приемлемые для российского потребителя. В этой связи метод использования энергии водорода в СВУ и ДВС становится решающим фактором.
Рассматривая направление применения водорода, прежде всего следует сказать об уникальных физических и энергетических характеристиках водорода, которые определяют показатели СВУ и ДВС. Преимущества использования водорода по отношению к традиционным топливам заключаются в повышении КПД ДВС в 1 ,5–1,7 раза по сравнению с ДВС, работающим на бензине. При этом, как считается, он может быть использован как в качестве основного топлива, так и в качестве добавки к традиционному нефтяному топливу [3].
Как показывают исследования, применение водорода дает важные преимущества для ДВС, однако, при его использовании возникают ряд проблем по организации рабочего процесса в создаваемых специалистами конструкциях.
Водород из-за его повышенной летучести, исключительно малой энергии воспламенения и низкой температуры самовоспламенения является источником высокой опасности, что усложняет технологии его использования на транспорте. В отличии от газообразных углеводородов водород трудно хранить в баллонах на транспортных установках. Это связано с очень малым размером молекулы водорода и, как следствие, его летучестью.
При работе с ним велика вероятность воспламенения и взрыва водорода даже при незначительных его утечках через кристаллическую структуру металла баллона.
В случае ДТП автомобиля с баллонным хранением водорода под высоким давлением риск взрыва гораздо выше, чем с ДВС, работающим на газовом топливе [4].
Для решения проблемы специалисты применяют метод сжижения водорода низко температурным его охлаждением. Для этих целей разработана криогенная система хранения водорода. Физические параметры водорода по температуре перехода его в жидкое состояние требуют обеспечение в баках его хранения чрезвычайно низкую температуру, порядка -253°С. Также требуется термоизоляция и применение специального покрытия стенок баков. Поэтому такая конструкция получается намного тяжелее, чем баки хранения для углеводородов. Получение 1 кг сжиженного водорода обходится в 2 0–100 раз дороже 1 кг керосина [4].
В настоящее время, на автомобилях с водородной энергетической установкой разные фирмы применяют метод хранения водорода в баллонах при высоких давлениях. Особенностью данного метода является то, что из-за низкой плотности водорода по отношению к бензину и дизельному топливу он на автомобиле занимает в 3 раза больше места в емкостях хранения.
Для обеспечения необходимой для движения автомобиля запасаемой энергии на борту автомобиля водород сжимают до 6 00–700 атмосфер. Высокое давление требует использования прочных, тяжелых баллонов, которые не гарантируют наличие утечки водорода через стенки баллонов.
Плотность запасенной энергии при высоких давлениях сравнима с жидким водородом и составляет 71 кг/м3.
При снижении давления до 10 МПа объемное содержание его падает и составляет около 7,7 кг/м3. Для сравнения приведем объемно-весовые параметры хранения жидкого пропана: 1 кг пропана занимает объем 1,9 л.
В силу физических свойств водорода, связанных с повышенной его опасностью, баллоны хранения водорода для мелкосерийно выпускаемых автомобилей изготавливаются из дорогостоящих материалов [4]. Следует также сказать, что хранение водорода на автомобиле в жидком виде вблизи абсолютного нуля температур значительно усложняет конструкцию автомобиля.
Стоимость новой Тойота Мирай 2022 модельного года, использующей сжатый в баллонах водород, составляет 50,5–100 тыс. долларов США. Проблемным фактором в этом случае является также транспортировка водорода к заправочным станциям. До сих пор, как отмечают специалисты, оптимальные решения проблемы хранения водорода при высоком давлении не отработаны и у специалистов нет однозначного мнения по поводу материалов, из которых необходимо делать автомобильные баки для водорода [4].
Российскими специалистами из МГУ им. М.В. Ломоносова разработано альтернативное направление – металлогидридная система хранения водорода на автомобиле.
На нее получены авторские свидетельства А.С. № 722018, А.С. № 722021 от 21.11.1979 г. При совместном участии со специалистами НАМИ она прошла эксплуатационные испытания на автомобиле. Эти системы хранения водорода считаются наиболее безопасными и, как отмечается, перспективными. В настоящее время работы по их совершенствованию продолжаются [5].
2. Технологии использования водорода в ДВС электролизным методом и генерированием его из легких углеводородов
Для широкого использования и обеспечения работы водородных энергоустановок в первую очередь необходимо создание производства водорода в достаточном объеме и высокоэффективными методами. В мировой практике разработана технология производства водорода с помощью электролизеров воды. Эта технология имеет ряд преимуществ, которые невозможно получить в других технологиях производства водорода. В первую очередь это касается генерация чистого водорода, который необходим для электрохимических силовых установок.
Считается, что вода, как сырьевой источник, имеет очень низкую себестоимость относительно других веществ, содержащих водород, например, углеводородного топлива. При этом электролизеры воды очень просты в эксплуатации. В промышленных и опытно-промышленных установках реализован КПД электролизера 7 0–80% [6]. Однако, промышленное производство водорода таким методом с целью его широкого использования, по подсчетам специалистов, связано с значительными финансовыми капиталовложениями в эту технологию и с большими энергетическими затратами.
Выполненные расчеты показывают, что производство водорода обходится в несколько раз дороже чем производство водорода из углеводородного легкого топлива. Поэтому, в настоящее время, в условиях дефицита электроэнергии, большой энергетической и эксплуатационной затратности электролизного метода специалисты считают данную технологию не конкурентоспособной по отношению к другим технологиям. В этой связи, на западе развивается направление по использованию электролизного метода выделения водорода из воды на борту автомобиля для двух топливных ДВС [7-9].
Запатентованных оригинальных разработок по этому направлению достаточно много. Отметим некоторые из них. Компания Ronn Motors спроектировала специальный электролизер, в котором водород вырабатываться на борту автомобиля из воды и затем подается в ДВС вместе с бензином. Доля сжигаемого водорода на некоторых режимах работы ДВС составляет до 30-50%.
Энергетические параметры электролизеров по затратам электроэнергии показали, что на генерацию 1 м3 водорода и 0,5 м3 кислорода, как сопутствующего газа.
При этом затрачивается энергия от 4,1 до 3,8 кВт·ч [8, 9].
В МАДИ также разработана оригинальная экспериментальная электролизная установка мощностью 1,5 кВт для получения водорода на борту автомобиля с подачей его в цилиндры дизельного двух топливного ДВС.
Применяемый в установке метод получения водорода непосредственно перед подачей его в цилиндры двигателя является наиболее безопасным. При ее испытаниях получен существенный рост мощностных показателей, увеличение эффективного КПД ДВС и снижение содержание CH и CO в отработавших газах дизеля при некотором росте оксидов азота. При относительно небольшой подаче водорода наблюдался 5% рост мощностных показателей и увеличение эффективного КПД на туже величину [2].
Есть мнение, что создание двухтопливных ДВС для автомобилей является лишь промежуточным этапом при разработке ДВС, использующих водород в качестве топлива. На ДВС такого типа можно отработать конструкцию двигателя, изучить в ходе исследовательских и доводочных работ особенности его рабочего процесса.
Однако, исследовательские работы по применению водорода, проведенные ранее, показали ряд принципиально нерешенных в настоящее время проблем в ДВС, работающих на чистом водороде [5, 10]. Главные из них – это возникновение обратной вспышки водорода во впускном коллекторе двигателя при работе с α≤1,0, при значениях температуры выпускных газов выше температуры самовоспламенения водорода, а также преждевременное воспламенения стехиометрической водородно-воздушной смеси в камере сгорания двигателя с последующим детонационным ее сгоранием смеси.
Эти процессы связаны с особенностью сгорания водорода: низкими значениями температуры самовоспламенения водорода, а также низким октановым числом водородно-воздушной смеси стехиометрического состава. Однако, в двухтопливных ДВС добавка водорода в 30–50% отношении к основному топливу чрезвычайно эффективна для повешения мощностных и экономических показателей ДВС. В исследованиях [3] было получено, что применение водорода повышает КПД ДВС в 1 ,5–1,7 раза по сравнению с ДВС, работающим на бензине. При этом, как считается, водород может быть использован в качестве как основного топлива, так и в качестве добавки к традиционному топливу.
Наиболее распространенным и недорогим методом промышленного получения водорода является паровой реформинг, в котором используется метан. Во время реакции воды и метана при высоких температурах выделяется большое количество водорода. Побочным продуктом реакции является углекислый газ, поступающий в атмосферу так же, как и при сжигании нефтяного топлива.
Следует сказать, что процессу генерирования водорода из углеводородов большое внимание уделяется и в космической водородной энергетике. В средствах информации начали появляться сведения об использовании специальных генераторов по выделению и использовании водорода в силовых установках летательных аппаратов. Например, опубликована информация о международном проекте создания генератора паровой конверсии метана, проектируемого на основе выполненных ранее разработок ракетных двигателей, работающих на водороде [11].
В нашей стране, в рамках этой тематики, созданы испытательные высокотемпературные реакторы и демонстрационные ракетные двигатели. Они имеют потенциально высокий уровень безопасности. Конструкция таких двигателей определяет возможности их использования в газотурбинных циклах. Например, в СМИ появилась информация о международном проекте ГТ-МГР, который разрабатывается совместными усилиями российских институтов (ОКБМ, РНЦ «Курчатовский институт», ВНИИНМ, НПО «Луч») и американской кампании GA при управлении и финансировании со стороны Минатома РФ и DOE US. С проектом сотрудничают также японские кампании Фраматом и Фуджи электрик [11].
В приведенной на рис. 1 схеме реактора с паровой конверсией метана используется пар и тепловая энергия получаемого от процесса горения метана. Энергетическая установка ГТ-МГР парового реформера состоит из двух связанных воедино блоков: модульного высокотемпературного реактора и газотурбинного преобразователя энергии прямого цикла. КПД парового реформера составляет примерно 50%. Для данного процесса требуется температура 750-850°С, чтобы отделить водород от углеродной основы молекулы метана. Процесс происходит в химическом паровом реакторе-реформере на каталитических поверхностях. Конверсия метана осуществляется при двухстадийном процессе. Первая ступень процесса расщепляет метан и водяной пар на водород и моноксид углерода. Вслед за этим на второй ступени осуществляется превращается реакция распада моноксида углерода в диоксид углерода и водород. Вторая стадия реакции происходит при более низких температурах 200–250°С. При паровой конверсии метана половина водорода производится из метана, а другая из воды.
Метан в данном случае является и сырьем для получения водорода, и энергоносителем, обеспечивающим в процессе конверсии эффективное термическое воздействие на молекулы углеводородов. Этот процесс требует подвода значительного количества тепловой энергии и применения катализаторов для снижения температуры процесса выделения водорода.
Рис. 1. Реактор с паровой конверсией метана [11].
Fig. 1. A reactor with steam methane reformation [11].
По информации разработчика (генерального конструктора кислородно-водородного двигателя для советской сверхтяжелой ракеты “Энергия”), так называемый, «метановый двигатель» для многоразовой космической ракеты “Амур-СПГ” планируется испытать в 2023 году [11].
В институте атомной энергии им. И.В. Курчатова предложен процесс адиабатической паровой каталитической одноступенчатой конверсии метана для получения водородно-метановой смеси [3].
3. Генерирование водорода на борту автомобиля из водородосодержащих компонентов
Другим направлением по развитию водородной энергетики для СВУ и транспортных двигателей является применение генераторов водорода из углеводородных топлив и других водородосодержащих соединений на борту автомобиля. Этот метод считается безопасным, более дешевым и простым в эксплуатации, для него не нужны специальные баллоны для хранения водорода.
Такая технология получения водорода может эффективно использована на автомобилях с ДВС [12, 13].
При реализации этого метода основной из задач является разработка системы регенерации водорода из водородосодержащих исходных компонентов и систем подачи водорода в цилиндры ДВC. При этом следует учитывать особенности водорода как топлива в ДВС.
Процессы детонации в камере сгорания двигателя и обратной вспышки водорода в момент перекрытия клапанов при работе со стехиометрическими или богатыми смесями являются ключевыми и важнейшими для двигателей, работающих на водороде.
Наиболее подробно метод преобразования топлив в термических реакторах для систем питания ДВС представлены в работах [14–18]. На разработанных экспериментальных моделях реакторов водорода проведено изучение параметров процесса каталитической конверсии различных видов альтернативных топлив.
Для целесообразности практической реализации предлагаемого способа конверсии авторами настоящего исследования предложено связывать с эффективностью применения этого метода по критерию повышения КПД работы двигателя и улучшению экологических его характеристик. Предлагается использовать законы химической термодинамики для оценки эффективности процессов термохимического преобразования топлива в реакторах. Для определения эффективности преобразования топлива водородосодержащего компонента используется сравнение теплоты сгорания исходного топлива с выделяемой теплотой продуктов конверсии. Процессы преобразования водородосодержащего компонента с целью выделения водорода могут быть реализованы либо в специальном высокотемпературном реакторе, либо в термокаталитических системах регенерации. Эффективность преобразования топлива в реакторе зависит от степени термохимической регенерации отводимой из цикла теплоты и доступного количества тепла, которое может быть использовано в реакторе. Процессы регенерации водорода могут происходить в одну или в две стадии.
На первой стадии исходное топливо подвергается эндотермическому преобразованию (конверсии) с использованием теплоты, отводимой из рабочего цикла двигателя.
На второй преобразованное топливо сжигается, при этом высвобождается дополнительная тепловая энергия, «накопленная» в процессе конверсии [16, 17]. В указанных работах рассматривались, как считают авторы, наиболее пригодные для ДВС простейшие спирты и легкие водородосодержащие углеводородные соединения, имеющие простую молекулярную структуру с пониженной температурой диссоциации, позволяющие использовать температурно-энергетический потенциал ОГ ДВС.
Процесс термокаталитической конверсии легких углеводородных топлив может происходить при относительно низких рабочих температурах, например, для метанола она составляет от 280 ... 300°С [14, 16].
Рис. 2. Схема генерирования водорода на борту автомобиля [12].
Fig. 2. Scheme of the on-board production of hydrogen [12].
На рис. 2 приведена схема генерирования водорода из метанола на борту автомобиля [12]. Специалисты считают, что метанол по природе своей является ядовитым спиртом и, вследствие этого, может рассматриваться в нашей стране как топливный реагент, чисто теоретически.
В отличии от термокаталитического способа, процесс, осуществляемый в высокотемпературном реакторе, характеризуется высоким уровнем затрат тепловой энергии на организацию процесса регенерации водорода.
4. Использование аммиака в двс как реагента носителя водорода и для процесса нейтрализации NOX в ОГ
Специалистами предлагается использовать аммиак для работы в ДВС. Он, в условиях высокой стоимости нефтепродуктов, может быть эффективно применен в качестве реагента-носителя водорода. Аммиак привлекателен без углеродной структурой молекулы, безопасностью его хранения, высоким уровнем содержания водорода в молекуле и относительно недорогой стоимостью своего производства.
Преимущество хранения и использования водорода в форме аммиака, состоит в высокой плотности объёмного содержания водорода. Если в бензине массовая доля водорода составляет 14%, то в аммиаке она составляет 17,7%. При этом стоимость энергии водорода, выделяемой из аммиака в 20 раз дешевле чем энергия сжатого эквивалентного количества водорода. Аммиак, проще хранить и транспортировать по сравнению с водородом. В России в настоящее время производят 15 млн. тонн аммиака в год, что достаточно для широкого круга его использования. Эта величина составляет 9% мировых мощностей всего производства [14].
Водород из аммиака получают методом температурного разложения. Для протекания процесса генерации при относительно низкой температуре необходимы высокоэффективные катализаторы. Процесс эффективного протекания генерации водорода на катализаторе с использованием рутения протекает при температурах выше 350°С. На рис. 3 показана принципиальная схема получения водорода из аммиака.
Рис. 3. Технологическая схема получения водорода из аммиака [14]. 1 — ёмкость для хранения аммиака; 2 — насос; 3 — теплообменник; 4 — огневой подогреватель; 5 — реактор разложения аммиака; 6 — мембранный сепаратор; 7 — блок очистки водорода.
Fig. 3. Technological scheme of hydrogen production from ammonia [14]: 1 — an ammonia storage tank; 2 — a pump; 3 — a heat exchanger; 4 — a fired heater; 5 — an ammonia decomposition reactor; 6 — a membrane separator; 7 — a hydrogen filtration unit.
В данном процессе молекулы NH3 расщепляются на катализаторе на азот и водород. К нерешенным задачам данного направления относятся определение условий оптимального протекания процесса генерации водорода при изменении температуры и гидродинамических параметров рабочего объёма генератора. Кроме того возникает проблема проработки технологических эффективных схем теплообменных элементов систем генерации водорода из аммиака [14].
Аммиак можно также сжигать в ДВС и в газовых турбинах. При небольших нагрузках и, соответственно, характерных для NH3 невысоких температурах сгорания в ОГ ДВС появляются выбросы несгоревшего аммиака.
При увеличении нагрузки и температуры в камере сгорания выбросы несгоревшего аммиака сокращаются, но при этом увеличиваются выбросы NOx. В исследованиях работы микро-газовой турбины при температуре выше ОГ 580°C практически не выделялся несгоревший аммиак, но в ОГ содержалось 1000 ppm NOx. Считается, что эффективность сгорания аммиака можно повысить за счет совместного сжигания аммиака с метаном, водородом и традиционными видами нефтяного топлива [19].
Компания MAN Energy Solutions работает над проектом создания двухтопливного судового двигателя большой мощности, способного работать на дизельном топливе и аммиаке. В перспективе, компания планирует перенести эту технологию на другие двигатели большой мощности и подготовить их к производству [20].
Для эффективного использования водорода в ДВС на борту легкового автомобиля разработан реактор небольшого объема [13]. Такой реактор генерации водорода позволяет в необходимый момент запустить и остановить химическую реакцию выделения водорода.
Следует сказать о еще одной важнейшей особенности данного метода. Для ДВС, работающего на углеводородным топливе, использование аммиака и его производного продукта водорода привлекательно, в первую очередь, необходимостью удаления токсичных NOx, содержащихся в выхлопных газах дизельных ДВС. Как известно одной из основных проблем создания экологически чистого дизельного ДВС является снижение высоко токсичных NOx. Положительным фактором применения аммиака для генерирования водорода для дизельного ДВС является возможность организации процесса нейтрализации оксидов азота.
Энергия продуктов сгорания топлива может выгодно использована при впрыске аммиака в цилиндры ДВС на такте расширения газов.
Современные технологии электронного впрыска топлива могут обеспечивают возможность реализации процесса нейтрализации оксидов азота при впрыскивании аммиака в камеру сгорания на такте выпуска при температурах в цилиндре ДВС благоприятных для процесса разложения аммиака.
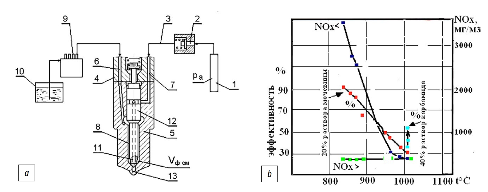
Рис. 4. Схема подачи аммиака в камеру сгорания дизельного ДВС (a) и температурная характеристика нейтрализации оксидов азота в дымовых газах (b). 1 — аккумулятор аммиака, 2 — запорный клапан, 3 — подающая магистраль, 4 — форсунка, 5 — распылитель, 6 — канал подачи дизтоплива, 7 — канал подачи аммиака, 8 — игла распылителя, 9 — ТНВД, 10 — топливный бак.
Fig. 4. Scheme of ammonia supply into a combustion chamber of a diesel ICE (a) and temperature curves of nitrous oxides neutralization in exhaust gases (b). 1 — an ammonia accumulator; 2 — a cut-off valve; 3 — a supply line; 4 — an injector; 5 — a nozzle; 6 — a diesel engine supply channel; 7 — an ammonia supply channel; 8 — a nozzle needle; 9 — a high-pressure fuel pump; 10 — a fuel tank.
На рис. 4a представлена схема впрыскивания мочевины (аммиака) в камеру сгорания ДВС для очистки ОГ от оксидов азота, а на рис. 4b температурная характеристика процесса селективного процесса нейтрализации оксидов азота аммиаком в дымовых газах ТЭС. Подробно технология реализации этого процесса описана в работе [21].
Основная реакция восстановления азота мочевиной и аммиаком при нейтрализации NО идут по уравнению:
(NH2)2CO + 6NO > 2CO2 + 5N2 + 4H2O
4NО+О2 +4NH3 = 4N2 + 6H2О.
Технологии нейтрализации NО широко применяются в системах очистки ОГ дизельных ДВС и дымовых газах электростанций (ТЭС). Аммиак получают температурным воздействием ОГ на мочевину. На конечной стадии процесса происходит термическое разложение аммиака с образованием водорода, восстановителя азота: [22]:
2NH3 ⇄ N2 + 3H2,
2NO + Н2 > N2 + 2Н2О.
Аммиак, не вступивший в реакцию восстановления, может окислятся до свободного азота при повышенной температуре в цилиндре ДВС за счет выбора угла впрыскивания аммиака. При этом способе может достигаться высокая степень очистки выбросов от оксидов азота, поскольку возможно регулирование впрыскивания аммиака в цилиндры ДВС по углу поворота коленчатого вала. Время и температурные условия для процесса нейтрализации NОх могут регулироваться, т.к. реакция нейтрализации NОх может протекать непосредственно в цилиндре и в выпускной системе ДВС.
ВЫВОДЫ
- Проведенный анализ инновационных разработок по применению водорода на транспортных ДВС и ВСУ показал, что метод использования энергии сгорания водорода становится решающим фактором в развитии водородной энергетики. Развитие водородной энергетики для транспортных двигателей идет по пути применения термических реакторов и генераторов, при помощи которых водород выделяется из легких углеводородных и водородосодержащих топлив.
- Для работы ДВС и силовых установок специалистами предложено использовать аммиак, который, в условиях высокой стоимости нефтепродуктов применяется как реагент-носитель водорода. Преимущество хранения и использования водорода в форме аммиака, состоят в высокой плотности объёмного содержания водорода, безопасности применения и его низкой стоимости.
- Применение аммиака для генерирования водорода позволяет в дизельном ДВС реализовать процесс селективного восстановления оксидов азота при впрыскивании аммиака в камеру сгорания на такте выпуска. Данный метод позволит существенно повысит эффективность нейтрализации NОх в дизельном ДВС, за счет возможности температурного регулирования реакции нейтрализации NОх непосредственно в цилиндре и в выпускной системе ДВС.
ДОПОЛНИТЕЛЬНО
Вклад авторов. А.В. Шабанов ― формирование аналитического обзора научно-исследовательских работ; А.Ю. Дунин ― описание топливной системы для подачи аммиака в камеру сгорания дизельного ДВС и редактирование статьи; В.К. Ванин ― экспертная оценка и утверждение финальной версии статьи. Авторы подтверждают соответствие своего авторства международным критериям ICMJE (все авторы внесли существенный вклад в разработку концепции, проведение исследования и подготовку статьи, прочли и одобрили финальную версию перед публикацией).
Конфликт интересов. Авторы декларируют отсутствие явных и потенциальных конфликтов интересов, связанных с публикацией настоящей статьи.
Источник финансирования. Авторы заявляют об отсутствии внешнего финансирования при проведении исследования.
ADDITIONAL INFORMATION
Authors’ contribution. A.V. Shabanov ― formation of an analytical review of research works; A.Yu. Dunin ― description of the fuel system for supplying ammonia to the combustion chamber of a diesel internal combustion engine and editing the text of the manuscript; V.C. Vanin ― expert opinion, approval of the final version. All authors made a substantial contribution to the conception of the work, acquisition, analysis, interpretation of data for the work, drafting and revising the work, final approval of the version to be published and agree to be accountable for all aspects of the work.
Competing interests. The authors declare that they have no competing interests.
Funding source. This study was not supported by any external sources of funding.
About the authors
Alexander V. Shabanov
Research Center for Testing and Updating of Automotive Equipment of the Central Scientific and Research Institute of Automobiles and Automotive Engines “NAMI”
Author for correspondence.
Email: saaha-1955@mail.ru
ORCID iD: 0000-0002-2742-5311
SPIN-code: 2711-5000
Cand. Sci. (Tech.), Expert of the Expert Department
Russian Federation, 2 Avtomotornaya street, 125438 MoscowAndrey Yu. Dunin
Moscow Automobile and Road Construction State Technical University (MADI)
Email: a.u.dunin@yandex.ru
ORCID iD: 0000-0003-0676-4135
SPIN-code: 3964-8620
Associate Professor, Dr. Sci. (Tech.), Professor of the Heat Engineering and Automotive Engines Department
Russian Federation, 64 Leningradsky Prospekt, 125319 MoscowVladimir K. Vanin
Research Center for Testing and Updating of Automotive Equipment of the Central Scientific and Research Institute of Automobiles and Automotive Engines “NAMI”
Email: v.vanin@nami.ru
ORCID iD: 0009-0009-8370-7354
Chief Specialist
Russian Federation, 2 Avtomotornaya street, 125438 MoscowReferences
- Mastepanov A, Arai H. Hydrogen strategy of Japan. Energeticheskaya politika. 2020;11(153):62–73. (In Russ.). doi: 10.46920/2409-5516_2020_11153_62
- Dunin AY, Shabanov AV, Nguyen T, et al. Improving the energy and environmental performance of a diesel internal combustion engine by using a hydrogen-containing additive. Izvestiya MGTU MAMI. 2022;16(2):125–133. doi: 10.17816/2074-0530-108908
- Stolyarevsky A.Ya. Technology for the production of hydrogenmethane mixture for vehicles and energy. Nauka i tekhnika v gazovoy promyshlennosti. 2008;3:73–80. (In Russ.).
- Технико-экономическая оценка различных вариантов хранения водорода. https://studme.org/152663/tehnika/tehniko_ ekonomicheskaya_otsenka_razlichnyh_variantov_hraneniya_ vodoroda.
- Ramensky AYu, Shelishch PB, Nefedkin SI. The use of hydrogen as a motor fuel for automotive internal combustion engines. history, present and prospects. Alternativnaya energetika i ekologiya (ISJAEE). 2006;11(43):63–70. (In Russ.).
- Popel OS, Tarasenko AB. Hydrogen energy – possible ways of development in Russia. In: VII All-Russian conference with international participation “Fuel cells and power plants based on them.” Proceedings. Moscow: MFTI; 2020:42–46. (In Russ.).
- Ponomarev-Stepnoy NN, Stolyarevsky AYa. Atomic-hydrogen energy – ways of development. Energiya. 2004;1:3–9. (In Russ.).
- Maslennikov DS. Features of the use of hydrogen to improve the efficiency of the combustion process of a gasoline engine at idle [Master’s thesis] Tolyatti; 2019. (In Russ.).
- Andrea TD, Henshaw PF, Ting DSK. Formation and restraint of toxic emissions in hydrogen-gasoline mixture fuelled engine.International Journal of Hydrogen Energy. 1998;23:971–5.
- Kavtaradze RZ, Sun B, Golosov AS, et al. Effective performance of a hydrogen engine with a modified fuel supply system when operating on a lean mixture. Trudy NAMI. 2021;3(286):58–64. (In Russ.).
- Ponomarev-Stepnoy NN, Stolyarevsky AYa. International project for the creation of steam reforming of methane with the release of hydrogen. Atomic-hydrogen energy – ways of development. Energiya. 2004;1:3–9. (In Russ.).
- Fomin VM, Kamenev VF, Khergeledzhi MV. On-board generation of hydrogen-containing gas for transport engines. Transport na alternativnom toplive. 2013;2(32):41–47. (In Russ.).
- Каким должно быть топливо будущего. Все, что нужно знать о водородном топливе будущего. Методы получения H2. https://www.avtoprin.ru/deprivation/kakim-dolzhno-byt-toplivobudushchego-vse-chto-nuzhno-znat-o-vodorodnom/
- Savost’yanov AP, Kravchenko OA. Hydrogen energy and technologies. Novocherkassk: Yuzhno-Rossiyskiy gosudarstvennyy politekhnicheskiy universitet (NPI) im MI Platova; 2021. (In Russ.).
- Fomin VM. Increase of efficiency of alternative fuels use in transport. Izvestiya MGTU MAMI. 2016;10(2):84–92. doi: 10.17816/2074-0530-66945
- Kamenev VF, Fomin VM, Apelinskiy DV, et al. Generation of hydrogen containing gas on board a vehicle. Izvestiya MGTU MAMI. 2013;7(1-1):204–212. doi: 10.17816/2074-0530-68332
- Fomin VM, Kamenev VF. Preliminary thermochemical conversion of fuel in power systems of internal combustion engines. Vestnik RUDI. Seriya. Inzhenernye issledovaniya. 2003;1:59–65. (In Russ.).
- Fomin VM. Effective use of hydrogen power resources in the power supply structure of agroindustrial complex. Tractors and Agricultural Machinery. 2014;81(6):3–7. doi: 10.17816/0321-4443-65540
- Использование аммиака для хранения и транспортировки возобновляемой энергии. https://h2.d3.ru/ispolzovanie-ammiakadlia-khraneniia-i-transportirovki-vozobnovliaemoi-energii2140871/?sorting=rating
- MAN возглавляет новый проект на четырехтактном ДВС, работающем на аммиаке. https://www.marinelog.com/technology/ project-on-ammonia-fueled-four-strokes-kicks-off/
- Shabanov AV, Kondratiev DV, Vanin VK, et al. The issue of improving the efficiency of nitrogen oxide neutralization systems in diesel internal combustion engines. Izvestiya MGTU MAMI. 2021;15(2):101-112. doi: 10.31992/2074-0530-2021-48-2-101-112.
- Kutenev VF, Kisulenko BV, Shute YuV. Environmental safety of vehicles with internal combustion engines. Moscow: Ekologiya. Mashinostroenie; 2009. (In Russ.).
Supplementary files






