Linear electric motor with pm excitation for a freight magnetolevitation platform
- Authors: Adalev A.S.1,2, Kuchinskii V.G.1,2
-
Affiliations:
- Piter the Great Saint-Petersburg Polytechnic University
- OJSC «Research and Production Association “Russian Electric Drive”»
- Issue: Vol 1, No 1 (2015)
- Pages: 77-90
- Section: Original papers
- URL: https://journals.eco-vector.com/transsyst/article/view/7577
- DOI: https://doi.org/10.17816/transsyst20151177-90
- ID: 7577
Cite item
Full Text
Abstract
The paper presents the design of a traction electric drive based on a linear synchronous motor with permanent magnets (PM) excitation. The electric drive is a part of the demonstration mock-up and is intended for the linear movement of a freight platform that is suspended in the air by means of the magnetic field. The drive performs a smooth movement of the platform with a required speed, platform stop, and changing of the direction of the movement. The motor inductor with permanent magnets is fixed on the platform whereas the motor stator is placed on the ground being supplied with power through а semiconductor converter. The stator consists of the independent modules that are sequentially connected to the converter as the inductor moves. Commutation of the modules and commutation the windings inside the active module is performed by the signals from some optical sensors attached to the inductor. Modular design of the motor stator and sectional feeding of its windings from the same converter allow to create a levitation mock-up with an arbitrary length of the motion path. At that all the technical solutions adopted in the drive design are directed to reducing of the drive production cost.
Full Text
Введение
Развитие промышленности и рост городского населения в большинстве стран мира приводят к необходимости решения проблемы увеличения объемов грузовых и пассажирских перевозок, а также повышения скоростей движения транспортных средств. Необходимо отметить, что в настоящее время ограничение скорости именно грузовых перевозок выступает на первый план, поскольку большой вес единичной железнодорожной платформы (в груженом состоянии) не позволяет увеличить скорость грузового состава выше 160 км/ч без повышенного разрушающего воздействия на путь. В то же время скорость регулярных пассажирских перевозок уже приближается к значению 300–350 км/ч.
Перспективным направлением развития высокоскоростного транспорта является применение вместо колес магнитного подвеса. Для создания силы тяги при этом возможно использование линейных асинхронных двигателей или синхронных двигателей с возбуждением от постоянных магнитов.
При создании электропривода (ЭП) возникают две основные проблемы, определяющие конечное число вариантов его реализации. Это источник электроэнергии на платформе и стоимость активной путевой структуры, вдоль которой движется платформа, длина которой может составлять (в перспективе) несколько тысяч километров. Из анализа этих проблем напрашиваются два основных варианта решения задачи. Так, если первичный элемент двигателя (получающий электроэнергию от источника) расположен на платформе, то целесообразно привод строить на базе асинхронного двигателя, выполняя активную путевую структуру в виде электропроводящей полосы (вторичного элемента, получающего энергию от первичного). Достоинством такой компоновки электродвигателя является низкая стоимость путевой структуры, а недостатком – необходимость подвода основной, используемой для создания тяги, энергии к движущейся с большой скоростью платформе. Необходимо отметить, что последнее, в отличие от традиционного рельсового электротранспорта, приходится реализовать в двухпроводном варианте, поскольку токоподвод через рельсы отсутствует.
Второй вариант решения задачи связан с выполнением первичного элемента в виде активной путевой структуры. В этом случае стоимость путевой структуры существенно возрастет, но подвода электроэнергии к движущейся платформе можно избежать, используя в качестве источника собственных нужд аккумуляторы, подзаряжаемые во время движения от дополнительных генераторных обмоток, размещенных на платформе. При этом вторичный элемент тягового электродвигателя размещается на платформе и в случае асинхронного двигателя представляет собой электропроводящую полосу, а в случае синхронного – индуктор, состоящий из постоянных магнитов и магнитопровода.
Имея худшие удельные показатели, асинхронный двигатель проигрывает синхронному по объему, КПД и коэффициенту мощности. И, кроме того, наличие возбуждения в синхронном двигателе позволяет работать на больших воздушных зазорах между платформой и путевой структурой, что облегчает работу магнитного подвеса и снижает требования к величине погрешности монтажа активной путевой структуры.
В данной статье рассматривается тяговый электропривод разработки ОАО «НПО “Русский Электропривод”» на базе линейного синхронного двигателя (ЛСД), индуктор которого размещен на платформе, а активная путевая структура выполнена в виде статора, получающего энергию от статического полупроводникового преобразователя. Электропривод является составной частью макета, демонстрирующего основные принципы создания магнитолевитационных платформ, и служит для линейного перемещения грузовой транспортной платформы (ГТП), подвешенной с помощью магнитного поля.
Основные технические характеристики электропривода
Разрабатываемый электропривод используется в составе демонстрационного макета и предназначен для линейного перемещения ГТП в пределах зоны, определяемой магнитным подвесом. В состав электропривода входят: линейный синхронный двигатель, а также система питания и управления электропривода.
Основные параметры ЭП:
- развиваемое тяговое усилие, не менее 10 кН;
- напряжение питания 3´380 В;
- частота напряжения питающей сети 50 Гц.
Управление ЭП должно быть реализовано от местного пульта управления, расположенного в непосредственной близости от ЛСД. ЭП должен обеспечивать следующие основные требования по назначению:
- плавное перемещение ГТП вдоль путевой структуры со скоростью, позволяющей продемонстрировать процесс движения для его визуальной оценки;
- остановку ГТП;
- изменение направления движения ГТП.
Описание конструкции электродвигателя
Линейный синхронный двигатель (см. рис. 1) состоит из двух основных узлов: статора и индуктора. Статор двигателя укладывается вдоль путевой структуры на фундамент, а индуктор устанавливается на ГПТ таким образом, чтобы воздушный зазор между статором и индуктором составлял 10–25 мм.
Рис. 1. Расположение двигателя на платформе
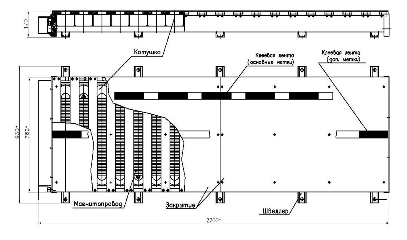
Статор двигателя состоит из конструктивных модулей, механически связанных между собой с помощью болтовых соединений и сварки. Общая длина (в направлении хода) статора зависит от требуемого хода платформы. Активную зону статора образуют 12 полюсов, находящихся в данный момент под индуктором. Общее число полюсов статора при этом должно быть больше 12 и кратно числу фаз (18, 24 и т. д.). Для иллюстрации на рис. 2 представлен общий вид модуля статора на 18 полюсов, который позволяет перемещаться ГПТ в пределах 0,84 м (величина хода на каждые 6 полюсов статора). При необходимости подобные модули могут быть состыкованы с формированием статора требуемой длины.
Рис. 2. Общий вид модуля статора на 18 полюсов (ход платформы 0,84 м)
Магнитопровод модуля статора состоит из окрашенных листов конструкционной ферромагнитной стали СТ10 (СТ20) толщиной 10 мм. Листы электротехнического железа собраны в пакет, стянутый шпильками. Спинка магнитопровода приварена к опорным швеллерам.
На каждый полюс магнитопровода установлена катушка, намотанная изолированным проводом типа АПВ. Корпусная изоляции катушки не требуется. Катушки в пазах закреплены стеклотекстолитовыми пластинами (рис. 4 слева). После установки катушки соединяются проводом типа АПВ согласно схеме соединений с образованием шести фаз, начало и конец которых выводится в клеммную коробку.
Сверху на магнитопровод статора устанавливается закрытие, выполненное из стеклотекстолитовых листов. Боковые зоны катушек статора также защищены закрытиями, к одному из которых прикреплена клеммная коробка, обеспечивающая ввод кабелей из системы питания.
Общий вес модуля статора на 18 полюсов составляет около 1100 кг.
Индуктор (см. рис. 3) представляет собой массивную плиту толщиной 40 мм из конструкционной ферромагнитной стали (СТ10, СТ20), на которой закреплены 10 полюсов с постоянными магнитами. Полярность полюсов чередуется. Каждый полюс представляет собой пару одинаковых магнитных модулей (см. рис. 4 справа), прижатых к плите с помощью пластин (наконечников полюсов) из конструкционной ферромагнитной стали.
Рис. 3. Общий вид индуктора
Магнитный модуль состоит из нержавеющей трубы квадратного поперечного сечения длиной 500 мм, внутри которой размещены десять магнитов кубической формы с одинаковым направлением намагниченности. На концах трубы установлены заглушки для защиты и фиксации магнитов. В заглушках проделаны отверстия, обеспечивающие фиксацию. Передача тягового (сдвигающего) усилия с полюса на массивную плиту осуществляется с помощью алюминиевых уголков, прикрепленных к плите вдоль боковых сторон полюса (рис. 4).
Рис. 4. Элементы активной зоны статора и индуктора
Общий вес индуктора составляет около 600 кг (из них магнитов марки N35 – около 190 кг).
Устройство и работа системы питания электропривода
Система питания (СП), используемая в электроприводе (ЭП), предназначена для передачи электрической энергии от питающей сети переменного напряжения к приводному электродвигателю. В электроприводе применено независимое питание обмоток фаз ЛСД.
В зависимости от требуемого хода платформы (длины статора) электропитание двигателя можно реализовать по разному: либо питать всю обмотку статора целиком, включая все неактивные катушки, либо питать только секции обмотки, находящиеся в непосредственной близости от индуктора и подключение дополнительных секций осуществлять по мере продвижения платформы. Для снижения энергопотребления, а также удешевления оборудования СП целесообразно остановиться на втором варианте.
Поскольку длина запитанной секции должна быть больше 12-ти активных (находящихся под индуктором) полюсов статора и кратна числу фаз, то есть шести, то целесообразно остановиться на минимальной секции, состоящей из 18-ти катушек, то есть катушек, установленных в пределах одного модуля статора (рис. 2).
Ниже представлено описание схемы СП секции обмотки на 18 катушек. Для создания полномасштабного макета с большим ходом потребуется два комплекта такого оборудования, которые подключаются к двум последовательным секциям обмотки – активной (над катушками которой находится индуктор) и следующей за ней. По мере вывода секции из статуса активной, оборудование, питающее ее, подключается к секции, следующей за активной. Для реализации подключений секций обмотки потребуются дополнительные контакторы, число которых зависит от общего количества секций (требуемого хода платформы). Активацию контакторов в автоматическом режиме можно реализовать по сигналам оптических датчиков, аналогичных используемым в составе СП секции (см. ниже).
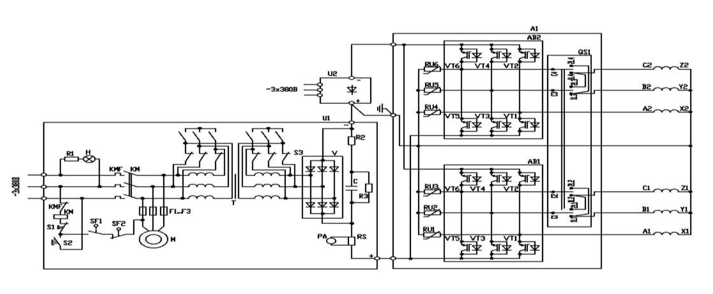
В качестве источников питания секции обмотки статора предлагаются сварочные выпрямители, работающие в режиме источников тока. Упрощенная функциональная схема базового варианта СП приведена на рис. 5.
Рис. 5. Функциональная схема СП секции обмотки статора
Система питания секции содержит следующие основные устройства и элементы:
U1, U2 – сварочные выпрямители типа ВД-306;
АВ1, АВ2 – транзисторные мосты типа СМ150TU-12F;
RU1-RU6 – варисторы;
QS1 – переключатель направления движения.
Входной сварочный выпрямитель ВД-306 состоит из трансформатора с крутопадающей ВАХ и диодного выпрямителя. Сварочный выпрямитель обеспечивает гальваническую развязку СП от питающей сети и согласование уровней питающего сетевого напряжения с рабочим напряжением СП. Регулирование напряжения выпрямителя (фактически, крутизны ВАХ) осуществляется за счет изменения индуктивности рассеяния трансформатора перемещением обмоток друг относительно друга, или, в зависимости от конструкции, перемещением магнитного шунта. Плавное регулирование напряжения (тока) возможно в пределах двух диапазонов тока, переключение между которыми осуществляется переключателем соединения первичной обмотки трансформатора Y/D.
Два сварочных выпрямителей U1 и U2, соединенных последовательно, формируют биполярный источник, позволяющий с помощью пары транзисторных ключей, подсоединенных к фазе, подавать на фазу либо положительный, либо отрицательный потенциал источника (другой вывод фазы всегда подключен к общей точке двух сварочных выпрямителей (нейтрали). При этом каждый выпрямитель одновременно питает две фазы. Транзисторные ключи сгруппированы в два типовых IGBT моста АВ1, АВ2.
Варистор, подключенный параллельно фазе, позволяет защитить транзисторные ключи от перенапряжений, возникающих при отключении фазы с током от источника.
Управление двигателем (коммутация токов в обмотках) осуществляется по сигналам оптических датчиков положения индуктора (ДПИ). Узел ДПИ состоит из трех частей: 12-ти основных оптических датчиков, расположенных на боковой части индуктора на кронштейне, двух оптических датчиков останова, закрепленных на своих кронштейнах по торцам индуктора, и меток, нанесенных на две клеевые ленты (см. рис. 2). Активный сектор (белый) на ленте обеспечивает включение датчика метки, пассивный (черный) – его отключение.
Формирование сигналов управления транзисторными ключами обеспечивается с помощью:
- – двух драйверов управления IGBT мостами ДР6120П-А;
- – 12-ти основных датчиков метки ODB A44A-49N-25C2-LE (в составе ДПИ);
- – 12-ти нормально открытых электромагнитных реле типа РЭС;
- – основной системы меток на статоре.
Для формирования сигналов управления транзисторными ключами одной фазы используются сигналы двух основных оптических датчиков метки, один из которых отвечает за ток положительной полярности, а другой – за ток отрицательной полярности.
Основная система меток представляет собой клеевую ленту чередующихся цветов. Лента расположена вдоль всей длины статора (в направлении движения). Последовательность и шаг расположения датчиков и меток обеспечивает подачу на фазу биполярных прямоугольных импульсов напряжения длительностью 120°.
Сигналы с включенных датчиков питают электромагнитные реле, которые, замыкаясь, подают управляющие сигналы на драйверы транзисторных мостов (использование промежуточного элемента – реле требуется из-за разного уровня управляющих напряжений датчиков и драйверов). Транзисторные мосты подключают выводы сварочных выпрямителей на выходы тех фаз, датчики которых в данный момент активны. ГТП начинает движение.
Как только датчик перемещается из активной зоны в пассивную, подача питания на соответствующее замыкающее реле прекращается. Управляющий сигнал с транзисторного ключа мгновенно снимается, подача напряжения на фазу прекращается. Ток фазы быстро снижается, замыкаясь через параллельный варистор.
Для остановки платформы предусмотрены два дополнительных оптических датчика метки (датчика останова), установленных на разных торцах индуктора, и дополнительная система меток на статоре (рис. 2). Дополнительная система меток также представляет собой клеевую ленту, белый цвет на которой отмечает рабочую зону, в пределах которой может перемещаться индуктор (платформа). Участки ленты вне рабочей зоны окрашены в черный цвет, обозначая зону, где питание обмоток двигателя блокируется. Сигнальные выводы дополнительных датчиков через трехпозиционный тумблер (ЛЕВО-СТОП-ПРАВО) соединены с питанием дополнительного электромагнитного реле типа РЭС, контакты которого подключают источник постоянного напряжения 15 В в цепь питания 12-ти основных электромагнитных реле. Таким образом, основные реле подают управляющие сигналы на драйверы только, если замкнуты контакты дополнительного реле. Последнее наблюдается, если выполнены два условия: трехпозиционный тумблер находится в положении ПРАВО (ЛЕВО) и правый (левый) дополнительный датчик находится над белой меткой.
Длина дополнительных меток, а также напряжение на выходе сварочных выпрямителей подбирается в ходе пуско-наладочных работ так, чтобы силы инерции не приводили к чрезмерным ударам платформы об ограничительные буферы.
Для того, чтобы после остановки обеспечить движение двигателя в противоположном направлении, необходимо:
- перевести трехпозиционный тумблер в положение «СТОП»;
- переключить пакетный переключатель QS1 типа ПП4-100/Н2 М3, в результате чего меняется порядок подачи напряжения на обмотки двигателя (чередование фаз);
- перевести трехпозиционный тумблер в положение нужного движения («ЛЕВО» или «ПРАВО»).
Конструктивно СП секция выполнена в виде двух отдельных серийных шкафов сварочных выпрямителей и шкафа коммутатора с общим весом около 312 кг.
Результаты расчетов электропривода
В данном разделе представлены результаты расчета работы активной секции электропривода, обеспечивающей ход платформы в пределах 0,84 м. Выполняется электрический расчет силовой цепи согласно рис. 5, где каждая фаза ЛСД представляет собой последовательное соединение трех катушек (всего в секции 18 катушек). В каждой катушке 40 витков.
Модель электродвигателя, используемая при расчете силовой цепи включает в себя полную матрицу индуктивностей шестифазной цепи и шесть источников ЭДС фаз. Указанные параметры определяются в результате проведения электромагнитного расчета ЛСД.
Параметры выпрямителя, полученные из анализа его типовых внешних характеристик для диапазона больших токов, указаны в табл. 1.
Таблица 1. Характеристики выпрямителя в диапазоне больших токов
Выпрямленное напряжение на х.х., В | Edxx | 65 |
Вторичное напряжение трансформатора (амплитуда), В | 39 | |
Ток короткого замыкания, А | Iкз | 140–450 |
Индуктивное сопротивление рассеяния трансформатора, мОм | 87–279 | |
Индуктивность рассеяния трансформатора, мкГн | 276–887 |
Ток фазы в характерных режимах пуска (0,1 Гц) и хода (1 Гц) представлен на рис. 6. При этом желаемый уровень тока на площадке (~100 А) получен при индуктивности рассеяния трансформатора, равной 327 мкГн, что говорит о достаточном запасе по регулировке источника (см. табл. 1).
Рис. 6. Ток фазы (в амперах) в рабочем режиме
Анализ кривых на рис. 6 позволяет заметить, что предложенная система питания электродвигателя обладает свойством самоограничения скорости движения платформы. Действительно, по мере набора скорости движения (частоты), время нарастания тока в фазе после подачи напряжения становится все более существенным, по сравнению с требуемой длительностью его протекания по фазе. Это приводит к снижению среднего тока за импульс и снижению тягового усилия, что ограничивает ускорение платформы. Скорость, соответствующая стационарному режиму (равновесию), задается в ходе пуско-наладочных работ за счет регулирования выпрямителя, с учетом реальных сил сопротивления движению платформы.
Полученный в электрическом расчете ток фазы использовался в поверочном электромагнитном расчете для определения окончательных значений тяговой силы. На рис. 7 показано распределение модуля индукции магнитного поля по сечению активной зоны двигателя в рабочем режиме. Видно, что железо магнитопровода хорошо использовано (уровень индукции достигает 1,8–1,9 Тл).
Рис. 7. Распределение модуля индукции магнитного поля в активной зоне двигателя (рабочий режим)
В таблице 2 представлены основные характеристики двигателя в рабочих режимах, рассчитанных для форм фазного тока, указанных на рис. 6 (величина тягового усилия в этих режимах сохраняется одинаковой). Из таблицы видно, что в конструкцию электропривода заложен двукратный запас по тяговому усилию. Это позволяет гарантировать работу электропривода в широком диапазоне эксплуатационных условий, а также компенсировать возможные неточности при разработке и изготовлении системы магнитного подвеса, например, в части определения сопротивления линейному движению, некоторому увеличению рабочего зазора и т. п.
Ввиду того, что предполагается кратковременная работа двигателя, наиболее критическим по температуре элементом является обмотка. Для оценки предельной длительности работы возможно рассматривать наихудший случай адиабатического нагрева (нагрева в условиях отсутствия охлаждения) обмотки.
Таблица 2. Характеристики режимов и вес активной зоны
Наименование характеристики | Значение |
Расчетное тяговое усилие, кН | 21,0 |
Сила тяжения индуктора к статору, кН | 84,7 |
Ток фазы, А: – площадка – амплитуда первой гармоники – действующее значение |
~100 113 83 |
Угол режима, градус | –0,7 |
Действующее значение плотности тока в витке катушки, А/мм2 | 5,19 |
Мощность тепловыделений в обмотке, кВт | 13,2 |
Действующее значение линейной токовой нагрузки, кА/м | 47,4 |
Удельная электромагнитная сила (на площадь индуктора), кН/м2 | 25,1 |
Вес активных элементов двигателя (на секцию из 18 катушек), кг – алюминий – магниты – магнитопровод статора – магнитопровод ротора – всего |
50 190 920 340 1500 |
Рассматривая в качестве предельного уровня превышения температуры обмотки DТ = 70°С (при 20° С окружающей среды абсолютная температура обмотки составит 90° С), получим следующую оценку допустимого времени непрерывной работы:
,
где с, m – удельная теплоемкость и суммарная масса алюминия, а Р – тепловыделения в обмотке (см. табл. 2).
Очевидно, что полученное предельное время работы двигателя существенно превышает необходимое для демонстрации. Поскольку разумно предположить, что рациональным временем преодоления расстояния, соответствующего длине секции двигателя из 18-ти катушек (0,84 м), является время не более 10 с.
Заключение
В настоящей статье представлены результаты разработки электропривода на основе двигателя с постоянными магнитами для линейного перемещения с заданным тяговым усилием не менее 10 кН грузовой транспортной платформы (ГПТ), подвешенной в магнитном поле.
Результаты расчетов подтвердили реализуемость данного электропривода, причем предлагаемая конструкция электропривода обеспечивает по расчетам, по крайней мере, двукратный запас по тяговому усилию, что позволит компенсировать возможные упущения при разработке системы магнитного подвеса в части определения сопротивления линейному движению (например, повышенное трение в стабилизирующих роликах) или некоторое увеличение рабочего зазора и др.).
Предложенная в статье концепция построения линейного электропривода позволяет за счет простоты и модульности конструкции двигателя, а также секционированного способа электропитания его обмоток (что минимизирует затраты на преобразователь) в кратчайшие сроки и при минимуме затрат создать полномасштабный макет с произвольной величиной хода ГПТ.
About the authors
Alexei S. Adalev
Piter the Great Saint-Petersburg Polytechnic University; OJSC «Research and Production Association “Russian Electric Drive”»
Author for correspondence.
Email: adalev@mail.ru
PhD, is an associate professor in the Theoretical Electrotechnics and Electromechanics Department; head of the computational sector of the Design Department
Russian FederationVladimir G. Kuchinskii
Piter the Great Saint-Petersburg Polytechnic University; OJSC «Research and Production Association “Russian Electric Drive”»
Email: info@ruselprivod.ru
Doctor of Science, is a professor in the Electrotechnics and Electroenergetics Department; director general
Russian FederationReferences
- Зайцев А. А. Контейнерный мост Санкт-Петербург - Москва на основе магнитной левитации. - «Транспорт Российской Федерации» № 1 (50), 2014.
- Антонов Ю. Ф. Магнитолевитационная транспортная технология / Ю. Ф. Антонов, А. А. Зайцев ; под ред. В. А. Гапановича. - М. : ФИЗМАТЛИТ, 2014. - 476 с.
- Chan-Bae Park, Hyung-Woo Lee and Ju Lee. Performance Analysis of the Linear Induction Motor for the Deep-Underground High-Speed GTX. -JEET Vol. 7. - No 2. - Рр. 200-206, 2012.
- J. F. Gieras Permanent magnet motor technology : design and applications. - CRC Press, 2010. - 603 p.
- J. Puranen Induction motor versus permanent magnet synchronous motor in motion control applications: a comparative study / Doctor of Science Thesis. - Lappeenranta University of Technology, 2006. - 150 p.
- K. Sudheer, K.Sakthidhasan and P.Musthafa. Comparative study of PMSM and IM Based on Direct Torque Control Method. - IJERA Vol. 1, Issue 3. - Рp. 418-426.
- Электрическая машина. Евразийский патент № 014511, 2010.
- Магнитный модуль. Евразийский патент № 014728, 2011.
- Закс М. И. Сварочные выпрямители. - Л. : Энергоатомиздат, 1983. - 96 с.
- J. L. Volakis, A. Chatterjee, L. C. Kempel. Finite Element Method Electromagnetics: Antennas, Microwave Circuits, and Scattering Applications. -Wiley-IEEE Press, 1998. - 368 p.
Supplementary files









